Casa / Caldeiras
De volta a
Publicado: 28.02.
Tempo de leitura: 6 minutos
0
518
O diagrama térmico da sala da caldeira destina-se à representação gráfica dos equipamentos principais e auxiliares e à relação com o auxílio de redes de engenharia. Tais esquemas são obrigatórios no desenvolvimento da documentação do projeto, eles são executados utilizando elementos aprovados pelo SNIP.
O diagrama mostra o fluxo do refrigerante através dos tubos para os dispositivos de aquecimento, a caldeira, o tanque e a bomba. As linhas indicam a localização das válvulas de controle e dispositivos de segurança.

- 1 Qual é a diferença entre diagramas térmicos básicos e detalhados
- 2 Qual é a diferença entre esquemas de sistemas fechados e abertos
- 3 Diagrama da sala da caldeira ao usar combustível sólido
- 4 Plano de caldeira elétrica
- 5 Diagrama com uma caldeira a gás
- 6 Caldeira no diagrama da sala da caldeira
- 7 Arnês com flecha hidráulica
- Layout da sala da caldeira 8 com 2 caldeiras
Qual é a diferença entre diagramas térmicos básicos e detalhados
Esquemas de fornecimento de calor térmico são princípio, detalhamento e instalação. No diagrama básico da sala das caldeiras estão indicados apenas os principais equipamentos de energia térmica: caldeiras, trocadores de calor, desaeradores, filtros para tratamento químico de água, bombas centrífugas de alimentação, make-up e drenagem, bem como redes de engenharia que combinam todo este equipamento sem especificar o número e localização. Nesse documento gráfico, são indicados os custos e as características dos fluidos de transferência de calor.


O diagrama térmico expandido reflete os equipamentos colocados, bem como as tubulações com as quais estão conectados, com a especificação da localização das válvulas de corte e controle, dispositivos de segurança. No caso em que a aplicação de todos os nós ao diagrama térmico expandido é impossível, então ele é desconectado em suas partes constituintes de acordo com o princípio tecnológico. O esquema tecnológico da casa da caldeira fornece informações detalhadas sobre os equipamentos instalados.


https://youtu.be/YX_xHpyyW4g
Projetando uma sala de caldeira em uma casa particular: disposições gerais
O sistema de fornecimento de calor opera 24 horas por dia por quase 7 a 8 meses, “queimando” dezenas de milhares de rublos nas caldeiras. Portanto, todos os proprietários se esforçam para otimizar o desempenho do sistema. Além disso, um cálculo preciso dos esquemas térmicos de casas de caldeiras de água quente, realizado na fase de projeto, ajudará a fortalecer a confiabilidade da estrutura e reduzir o consumo de energia dos dispositivos de aquecimento.
Para tal, basta calcular as opções de colocação da caldeira, do tanque de expansão, do aquecedor adicional, ao longo do caminho, tendo decidido as características da cablagem e as nuances da circulação.
Ou seja, é necessário elaborar um projeto de sala da caldeira, consistindo nos seguintes documentos:
Diagrama térmico básico de uma casa de caldeira de água quente
- Layouts de todos os componentes do sistema na própria casa. Este documento será útil no estágio de instalação do pipeline.
- Layouts de dispositivos de aquecimento, bombas, tanques de expansão e outros equipamentos. Este documento durante a montagem dos ramos de aquecimento e aquecimento de água da casa da caldeira de água quente.
- Especificações para todos os componentes do sistema. Este documento é usado na aquisição de materiais e equipamentos.
Além disso, todos os três documentos podem ser acomodados em um diagrama esquemático da casa da caldeira, elaborado de forma simplificada (quando os ícones são substituídos por desenhos de equipamentos e válvulas de fechamento e controle). E mais adiante no texto consideraremos várias variedades de tais esquemas.
Qual é a diferença entre sistemas fechados e abertos
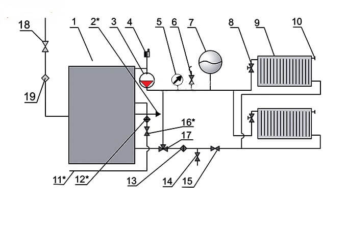
A principal diferença entre um sistema de aquecimento aberto ou gravitacional e um fechado é a completa ausência de dispositivos para movimentação forçada do refrigerante através dos tubos. Este processo ocorre apenas devido à expansão térmica do líquido aquecido.


A composição dos elementos no diagrama térmico de uma casa de caldeira com um circuito aberto de fornecimento de calor:
- A fonte de aquecimento é uma caldeira de água quente que funciona com combustíveis sólidos, líquidos e gasosos.
- Tanque de expansão para compensação térmica do portador de calor.
- Tubo de estouro do compensador de temperatura.
- Fornecimento de linha (quente) com risers de aquecimento.
- Dispositivos de aquecimento.
- Linha de retorno com risers de aquecimento.
- Válvula de drenagem do refrigerante.
- Válvula de compensação da rede de aquecimento.


A circulação do meio de aquecimento no circuito fechado da caldeira é efectuada graças à bomba de circulação (3), que se encontra instalada na linha de saída de água da caldeira (1), via de regra, na sua parte superior, e uma saída de ar (4) também está localizada aqui. A água aquecida na caldeira entra na tubulação de abastecimento de aquecimento e é direcionada para as baterias (9) através da válvula termostática (8).
Um tanque de expansão (7) é instalado na linha de abastecimento para compensação de temperatura da água durante o aquecimento, uma válvula de segurança (6) para aliviar a pressão de emergência na rede e um manômetro (5) para controlar a pressão de trabalho do meio.
Uma válvula Mayevsky é instalada no dispositivo de aquecimento para baixar a eclusa de ar (10). Uma válvula de três vias (17), um filtro de purificação de água (13), uma válvula de corte (15) e uma válvula de drenagem (14) são instaladas na direção do movimento reverso do refrigerante.
O gás é fornecido à caldeira através de uma torneira de gás (18) e um filtro (19) para limpar o transportador de energia na frente do bico do queimador. A água de reposição no esquema da sala da caldeira de água quente é fornecida do abastecimento de água (11) através da válvula (16) para o filtro para remover sólidos em suspensão e sais de dureza. A caldeira está equipada com uma linha de abastecimento de água quente para as necessidades auxiliares (2).
Como usar o circuito de aquecimento da sala da caldeira
O sistema de fornecimento de calor opera 24 horas por dia por quase 7 a 8 meses, “queimando” dezenas de milhares de rublos nas caldeiras. Portanto, todos os proprietários se esforçam para otimizar o desempenho do sistema. Além disso, um cálculo preciso dos esquemas térmicos de casas de caldeiras de água quente, realizado na fase de projeto, ajudará a fortalecer a confiabilidade da estrutura e reduzir o consumo de energia dos dispositivos de aquecimento.
Para tal, basta calcular as opções de colocação da caldeira, do tanque de expansão, do aquecedor adicional, ao longo do caminho, tendo decidido as características da cablagem e as nuances da circulação.
Diagrama térmico básico de uma casa de caldeira de água quente
- Layouts de todos os componentes do sistema na própria casa. Este documento será útil no estágio de instalação do pipeline.
- Layouts de dispositivos de aquecimento, bombas, tanques de expansão e outros equipamentos. Este documento durante a montagem dos ramos de aquecimento e aquecimento de água da casa da caldeira de água quente.
- Especificações para todos os componentes do sistema. Este documento é usado na aquisição de materiais e equipamentos.
Além disso, todos os três documentos podem ser acomodados em um diagrama esquemático da casa da caldeira, elaborado de forma simplificada (quando os ícones são substituídos por desenhos de equipamentos e válvulas de fechamento e controle). E mais adiante no texto consideraremos várias variedades de tais esquemas.
Layout típico da sala da caldeira
- Uma variedade aberta, quando o líquido quente é retirado de instalações "locais".
- Versão fechada, quando o refrigerante do sistema de aquecimento também é usado para aquecer água.
Além disso, o circuito aberto pressupõe um consumo de energia adicional para alimentar a instalação de aquecimento de água "local", mas é mais barato na fase de instalação. O circuito fechado da sala da caldeira de uma casa privada é mais difícil de instalar, mas é "alimentado" por uma caldeira central.Além disso, devido às bombas de calor e evaporadores e condensadores intermediários, o líquido de qualidade praticamente potável, aquecido a 70-100 graus Celsius, é descarregado no sistema de abastecimento de água quente.
Portanto, como diagrama de uma sala de caldeiras de aquecimento de água, na maioria dos casos, é utilizada uma versão fechada, consistindo nas seguintes unidades:
- A caldeira principal, que aquece a água para o sistema de aquecimento e para o circuito de aquecimento de água.
- O próprio circuito de aquecimento de água, circulando no interior do reservatório.
- O circuito do sistema de abastecimento de água quente, fechado para o reservatório.


Como resultado, o tanque de armazenamento funciona como uma bateria comum que aquece não o ambiente, mas o sistema de abastecimento de água quente. Ou seja, temos diante de nós uma caldeira de armazenamento um tanto incomum.
O sistema aberto de abastecimento de água quente funciona com base em uma caldeira de circuito duplo, que passa através da serpentina aquecida uma porção de água do sistema de aquecimento ou água do sistema de abastecimento de água quente. Ou seja, o circuito aberto transforma a caldeira do sistema de aquecimento em uma coluna comum. Além disso, a melhor opção para uma instalação de aquecimento de águas abertas é uma caldeira com duas espirais localizadas em câmaras de combustão separadas.
As caldeiras automatizadas são mais baratas de operar do que os dispositivos de aquecimento convencionais. Afinal, um dispositivo padrão opera em um modo 24 horas por dia, enquanto uma caldeira "inteligente" é equipada com um dispositivo especial que sincroniza o funcionamento da caldeira com as necessidades dos donos da casa.
Esquema de automação da sala da caldeira
- Otimiza a temperatura de aquecimento dependendo da estação. Afinal, no verão é mais agradável usar água morna, e no inverno, um líquido verdadeiramente quente deve circular no SGW.
- Eles controlam o funcionamento dos "circuitos" da caldeira de aquecimento e aquecimento de água. Afinal, a maioria dos modelos está equipada com apenas uma "câmara de combustão". Ou seja, o ramal de aquecimento ou de aquecimento de água está funcionando.
- Eles controlam os regimes de temperatura não apenas do aquecedor de água, mas também da unidade de aquecimento. Afinal, os modos diurno e noturno devem ser usados nos ramais de aquecimento e de aquecimento de água.
- Corrigir o funcionamento das bombas e dos sistemas de circulação e / ou recirculação em circuito fechado. Além disso, sem esta função, o funcionamento de um sistema de aquecimento de água fechado não é, em princípio, possível. Ou seja, existe um determinado conjunto de microcircuitos ou elementos de controle mecânico em qualquer circuito fechado de uma caldeira de aquecimento de água.
Além disso, a unidade de controle automático pode operar em três modos, a saber:
- No formato da prioridade do sistema de abastecimento de água quente. Ou seja, quando toda a energia vai para o circuito de aquecimento de água. Normalmente, este modo é usado durante a estação quente.
- No formato de operação mista, quando o ramal de aquecimento ou o aquecedor de água está funcionando. Este modo é mantido com aquecimento de água corrente, realizado em circuito aberto.
- No formato de trabalho sem prioridades, quando a maior parte da energia vai para o circuito de aquecimento, e parte é gasta no aquecimento de água. Esta opção de controle é recomendada para sistemas fechados de aquecimento de água.
Claro, todos os modos acima podem ser implementados mesmo em um único formato de dispositivo. Portanto, um sistema de aquecimento de água usando uma caldeira pode ser implementado em um formato de fluxo (aquecimento direto do tipo aberto em uma caldeira de circuito duplo) ou em um formato acumulativo (aquecimento indireto do tipo fechado em um tanque de expansão).
Esta característica das caldeiras de aquecimento de água permite poupar energia tanto no inverno como no verão. Na verdade, na estação fria, você pode usar o aquecimento indireto da linha de vapor localizada no tanque. E na estação quente, você pode tirar água quente diretamente do circuito de aquecimento da caldeira.
Os requisitos para as salas das caldeiras são definidos no SNiP.Dependendo do local onde se encontra a sala com o equipamento de aquecimento instalado, as salas das caldeiras podem ser atribuídas a um dos seguintes tipos:
- construídas em;
- autônomo;
- em anexo.
Leia a seguir: nichos de drywall na sala de estar 17 fotos
As dimensões da sala alocada para a sala da caldeira são selecionadas com base no tipo de combustível e no projeto da caldeira.
Quando é difícil arranjar uma sala especial para uma sala de caldeira, existe outra opção - uma sala de mini-caldeira. É colocado em um recipiente especial que pode ser colocado no quintal da casa. Resta apenas conectar a sala da mini-caldeira às comunicações.
Uma pequena sala de caldeira no pátio ao lado da mansão evita o trabalho de design, a construção e a disposição de uma sala separada, um dispositivo de ventilação. O recipiente já contém tudo que você precisa para o funcionamento eficiente do sistema de aquecimento
A baixa popularidade de tais módulos é explicada por seu custo bastante alto. Se houver a perspectiva de alocar espaço para uma sala de caldeiras no porão, é possível comprar o equipamento separadamente. Então, o sistema de aquecimento será muito mais barato.
Uma parte significativa do orçamento familiar é gasta no aquecimento de uma casa. Portanto, no estágio de projeto do sistema, deve-se buscar sua otimização máxima, realizando um cálculo preciso do esquema da sala da caldeira para habitações suburbanas. Isso exigirá um erro de cálculo de todas as opções de localização dos equipamentos, incluindo caldeira, tanque de expansão, radiadores, além de levar em consideração as características de fiação e circulação.
Ao projetar uma sala de caldeiras, é necessário seguir os requisitos dos documentos regulamentares. Na sala onde está instalada a caldeira, muitas vezes é instalado aquecimento adicional, uma vez que o calor gerado pela própria unidade não é suficiente
Em um diagrama esquemático bem projetado da sala da caldeira, todos os elementos e a tubulação que os conecta devem ser refletidos. O desenho padrão inclui: caldeiras, bombas - alimentação, rede, circulação, recirculação, tanques - condensação e armazenamento, trocadores de calor, ventiladores, abastecimento de combustível e dispositivos de combustão, painéis de controle, proteções térmicas, desaerador de água.
Ao traçar um esquema típico de sala de caldeira, uma das duas opções para redes de aquecimento pode ser tomada como base - aberta e fechada. A instalação de um circuito aberto é menos custosa, mas mais cara durante a operação. A segunda opção é mais complicada no estágio inicial, mas o vazamento do refrigerante é praticamente reduzido a zero, já que o sistema é hermeticamente fechado. Este esquema é usado na maioria das casas particulares.
O sistema fechado inclui uma caldeira que fornece refrigerante quente tanto para o sistema de aquecimento quanto para o circuito de aquecimento de água, e uma tubulação fechada de abastecimento de água quente. A circulação do líquido refrigerante é executada aqui à força por meio de uma bomba. Isso permite, ao instalar tubos, não se preocupar particularmente com inclinações, colocá-los da forma mais conveniente.
- No máximo 2 caldeiras podem ser instaladas em uma sala, qualquer que seja a sua área.
- Durante a construção e decoração da sala da caldeira, é inaceitável o uso de materiais que não atendam aos requisitos de segurança contra incêndio. Para a construção de paredes, é necessário o uso de tijolos ou blocos de concreto, e na forma de acabamento - gesso ou telhas. O piso deve ser coberto com concreto ou metal.
- A ventilação e a chaminé devem ser adequadas ao equipamento instalado. Requisitos especiais são impostos à ventilação ao usar equipamentos movidos a gás. Em qualquer caso, o ar da sala deve ser circulado e renovado pelo menos 3 vezes em 60 minutos.
- Um pré-requisito é a presença de uma janela e uma porta que se abre para fora. Pode haver uma segunda porta que leva à despensa, mas deve ser concluída de acordo com as condições de segurança contra incêndio.
A área da sala da caldeira deve ser calculada com base nas características do equipamento que está planejado para ser instalado e levando em consideração metros quadrados adicionais para manutenção conveniente. Existem vários requisitos adicionais para as instalações e equipamentos das caldeiras, dependendo da decisão tomada em relação ao tipo de combustível.
Diagrama da sala da caldeira ao usar combustível sólido
As caldeiras a combustível sólido apresentam um certo inconveniente, que é causado pela alta inércia de operação, devido à impossibilidade de ajuste fino do processo de combustão do combustível sólido.
Para amenizar a deficiência, um tanque pulmão é instalado no circuito, que capta a temperatura para aquecer o circuito de aquecimento e consome calor por um longo tempo.


Esse diagrama térmico de uma casa de caldeira de combustível sólido consiste em:
- Fonte de alimentação de calor com circuito de aquecimento primário: caldeira de combustível sólido;
- grupo de segurança com válvula de segurança;
- capacidade de buffer;
- bomba de circulação do circuito de aquecimento;
- bomba de circulação da caldeira;
- tanque de expansão;
- válvulas de corte, drenos, saídas de ar;
- válvula de equilíbrio;
- unidade misturadora do circuito de aquecimento, para manutenção automática da temperatura das baterias;
- unidade de mistura do circuito da caldeira, para o funcionamento ideal da caldeira;
- automação dependente do clima ou personalizável com sinalização de modo de emergência.
Características gerais das salas de caldeiras.Uma planta de caldeira é uma instalação que consiste em uma ou mais caldeiras e equipamentos auxiliares (sistemas). Os principais equipamentos das caldeiras são as caldeiras a vapor e de água quente. Para garantir o funcionamento normal das caldeiras, são utilizados equipamentos auxiliares que, de acordo com a sua finalidade, são combinados nos seguintes sistemas:
- instalações de combustível para receber, armazenar e fornecer combustível às caldeiras;
- sistema de tiragem que fornece ar às caldeiras para combustão de combustível e remoção dos produtos da combustão para a atmosfera;
- um sistema de tratamento de água que purifica a água de impurezas mecânicas, sais - agentes de formação de incrustações e gases corrosivos;
- sistema de automação de segurança e regulação automática, controle, sinalização e controle de processos tecnológicos;
- sistema de fornecimento de energia do equipamento e iluminação da sala da caldeira, etc.
Dependendo da natureza das cargas de calor, as salas das caldeiras são divididas em:
- aquecimento, geração de calor para sistemas de aquecimento, ventilação e abastecimento de água quente de edifícios e estruturas;
- aquecimento e produção, geração de calor para sistemas de aquecimento, ventilação, abastecimento de água quente e fins tecnológicos;
- industrial, gerando calor para fins tecnológicos.
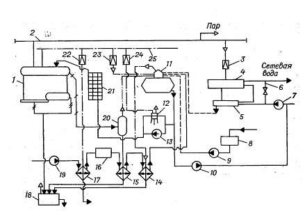
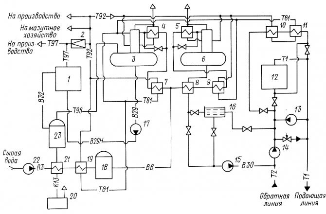
Diagrama térmico de uma sala de caldeiras com caldeiras a vapor de aço. Na fig. 25, é apresentado um diagrama térmico de uma casa de caldeira de aquecimento e industrial com caldeiras a vapor, uma vez que para fins tecnológicos é necessário vapor saturado húmido com uma pressão de 0,9 MPa. Para simplificar, uma caldeira é mostrada no diagrama.
O vapor da caldeira 1 entra na linha de coleta de vapor. Parte do vapor é usado na produção (seta com a palavra “vapor”). Outra parte do vapor é consumida na sala da caldeira para aquecer a água do aquecimento nos esquentadores 5 e 6. A água da rede é fornecida aos esquentadores pela bomba da rede 7. Antes do esquentador 4, a pressão do vapor é reduzido para 0,6 - 0,7 MPa na unidade de redução 3. O vapor no aquecedor de água 4 libera seu calor para a água do aquecimento e se transforma em condensado. O condensado é resfriado a 80 - 85 ° C no refrigerador de condensado 5. Dele o condensado flui por gravidade para o desaerador 11. O condensado da produção é coletado no tanque de condensado 8 e é bombeado pela bomba 9 para o desarejador.
As perdas de água, vapor e condensado são repostas pelo abastecimento de água bruta do abastecimento de água pela bomba 19.A bomba bombeia água através do aquecedor de água a vapor 17, onde sua temperatura aumenta de 5-10 para 20-30 ° C. O aquecimento da água evita a formação de condensação nas tubulações e nos equipamentos de tratamento químico de água 16.
O tratamento químico da água é projetado para reduzir a dureza da água aos valores padrão. Além disso, a água amaciada entra no desarejador 11 para remover oxigênio e dióxido de carbono dele. A desgaseificação da água e do condensado ocorre durante a ebulição a uma pressão de 0,12 MPa e um ponto de ebulição de 104 ° C.
A água finalmente tratada do desaerador é fornecida para as bombas de alimentação 12 e 13 e uma bomba de alimentação 10. A bomba de alimentação 13 está operacional e tem um acionamento elétrico. A bomba 10 alimenta a rede de aquecimento com água para manter a pressão estática especificada na rede.
Na ausência de eletricidade, a casa da caldeira fica ociosa, mas as caldeiras continuam gerando vapor devido ao calor acumulado. Portanto, nas caldeiras é necessário manter o nível de água necessário para evitar o superaquecimento das superfícies de aquecimento. Para isso, é utilizada uma bomba movida a vapor 12 (bomba a vapor).
Para evitar a formação de incrustações, os sais dissolvidos na água da caldeira são continuamente removidos da caldeira com água denominada água de purga. Para recuperar o calor e a massa da água de purga, um separador de purga contínua 20 e um refrigerador de água de purga (trocador de calor) 15 são usados.
A pressão no separador é de 0,2 MPa e na caldeira de 0,8 - 1,4 MPa. Devido a uma queda acentuada na pressão da água no separador, a água imediatamente ferve e parcialmente (até 10%) se transforma em vapor. Parte do calor da água é utilizada para a formação de vapor e, portanto, a temperatura da água de purga é reduzida em 50 - 70 ° C e na saída do separador tem uma temperatura de cerca de 120 ° C.
Além disso, essa água é resfriada em um trocador de calor de 15 a 60–40 0С, aquecendo a água bruta nele. Após o trocador de calor, a água de purga não é usada na sala da caldeira e é descarregada no poço de purga 18. A água de purga periódica das caldeiras, que remove o lodo delas, é alimentada diretamente no poço de purga. Outros fluxos de resíduos de água e condensado também podem entrar aqui.
Se a temperatura da mistura de água no poço ultrapassar 60 ° C, ela é diluída com água fria da torneira e lançada na rede de esgoto.


FIG. 25 Diagrama térmico básico de uma sala de caldeiras com caldeiras a vapor de aço:
1 - caldeira; 2 - linha principal de vapor; 3 - unidade de redução; 4 - aquecedor de água a vapor; 5 - refrigerador de condensado; 6 - jumper; 7 - bomba de rede; 8 - tanque de condensado; 9 - bomba de condensado; 10 - bomba de maquiagem; 11 - desaerador; 12 - bomba de alimentação de vapor; 13 - bomba de alimentação acionada eletricamente; 14 - resfriador de vapor; 15 - refrigerador de água de purga; 16 - HVO; 17 - aquecedor de água bruta; 18 - purgue bem; 19 - bomba de água bruta; 20 - separador para purga contínua; 21 - economizador; 22, 23, 24 - válvula redutora de pressão; 25 - linha de vapor para necessidades auxiliares.
Para o aquecimento da água antes da estação de tratamento de água fria, para o funcionamento do desaerador e da bomba de vapor, é utilizada a linha de vapor auxiliar 25. A pressão do vapor nela é a mesma que nas caldeiras, portanto, as válvulas de redução 22-24 são utilizado para reduzir a pressão do vapor para necessidades auxiliares Por exemplo, no desaerador o vapor deve ser fornecido com uma pressão da ordem de 0,15 MPa, já que a pressão de trabalho no desarejador é de 0,12 MPa.
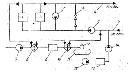
Diagrama térmico de uma sala de caldeiras com caldeiras de água quente de aço. Na fig. 26 mostra um diagrama térmico de uma casa de caldeira com duas caldeiras de água quente de aço, que fornece calor a um sistema de fornecimento de calor aberto.
A água de retorno da rede pela bomba da rede 6 é bombeada através das caldeiras de água quente, aquece nelas até à temperatura necessária e entra na conduta de abastecimento da rede de aquecimento. A temperatura da água de abastecimento pode ser regulada pela mistura da água de retorno na tubulação de abastecimento através do jumper 3.
Para reduzir a corrosão das superfícies de aquecimento das caldeiras com condensado de vapores de ácido sulfúrico contidos nos produtos da combustão, a água na entrada das caldeiras deve ter uma temperatura de pelo menos 70 ° C. A água é aquecida com água quente fornecida pela bomba de recirculação 2 à entrada das caldeiras.
A água bruta é descalcificada na unidade HVO 9 e desgaseificada no desarejador 11. Devido à falta de vapor, é utilizado um desarejador a vácuo, no qual a água fervente tem uma temperatura de 70 - 80 ° C a uma pressão de 0,03 - 0,04 MPa.
A água descalcificada e purgada pela bomba 12 é bombeada para o tanque de armazenamento 13, a partir do qual é alimentada a rede de aquecimento.


FIG. 26... Diagrama térmico de uma sala de caldeiras com caldeiras de água quente de aço:
1 - caldeira; 2 - bomba de recirculação; 3 - jumper; 4 - pipeline de abastecimento; 5 - duto de retorno; 7 - bomba de água bruta; 8 - aquecedor; 9 - HVO; 10 - aquecedor; 11 - desaerador; 12 - bomba de transferência; 13 - tanque de armazenamento; 14 - bomba de maquiagem.
Plano de caldeira elétrica
Uma caldeira elétrica é uma unidade que aquece um refrigerante convertendo eletricidade em energia térmica. É usado como fonte de fornecimento de calor para pequenas casas suburbanas ou como fonte de emergência com uma caldeira a gás ou combustível sólido.
Com base na modificação de tais dispositivos, vários esquemas para conectar caldeiras elétricas ao aquecimento são usados. O mais popular é um sistema de aquecimento de vários níveis com uma combinação de dispositivos de aquecimento na forma de radiadores e um sistema de "piso aquecido".


Elementos básicos de aquecimento elétrico de uma casa privada:
- Fonte de aquecimento, caldeira elétrica.
- Grupo de segurança com respiradouro, válvula de segurança e manômetro para descompressão da rede.
- Coletor para direcionar a água ao longo dos contornos.
- Radiadores.
- Permutador de calor para abastecimento de água quente.
- Tanque de expansão para compensação hidráulica do sistema.
- Coletor para o sistema "piso quente".
- Sistema de aquecimento por piso radiante.
- Filtro para limpar o refrigerante de sólidos em suspensão.
- Válvula de retenção.
- Bomba elétrica circulante.
- Redes de alimentação.
- Automação de segurança com alarme.
Circuito de caldeira a gás
As caldeiras a gás são as fontes de aquecimento mais econômicas e funcionais. Um pequeno prédio, na verdade, abriga uma mini-sala de caldeira em uma casa particular.
Os fabricantes de caldeiras modernas equipam todo o equipamento necessário no corpo em forma de bombas, um tanque de expansão, uma válvula de alívio de segurança e um respiradouro. O proprietário de tal equipamento só precisa conectar a unidade ao circuito de abastecimento de água quente e aquecimento, o que reduz significativamente os custos de instalação.
Mas a principal vantagem da montagem integrada da caldeira é a consistência do funcionamento de todas as unidades auxiliares testadas e ajustadas na fábrica.


O diagrama térmico mais simples de uma casa de caldeira a gás:
- A fonte de fornecimento de calor é uma caldeira a gás.
- Grupo de segurança, com respiro, válvula de segurança, manômetro e tanque de expansão.
- Fornecimento de refrigerante para dispositivos de aquecimento.
- Retorno do refrigerante dos dispositivos de aquecimento
- Radiadores de aquecimento
- Abastecimento de água canalizada para reabastecimento da rede de aquecimento com filtro e válvulas de fecho e segurança.
- Fornecimento de água canalizada ao circuito AQS da caldeira.
- Filtro para limpeza grosseira do refrigerante de sólidos em suspensão na linha de retorno.
- Válvula de retenção na linha de retorno.
- Bomba de circulação na linha de retorno.
Projetos típicos
Projetos típicos
As caldeiras são muito populares em nosso país e hoje elas aquecem com sucesso tanto pequenos edifícios privados quanto grandes instalações industriais. São prédios municipais e várias instituições educacionais - clínicas, hospitais, escolas, institutos e universidades, creches e escolas, fábricas e fábricas, cafés e restaurantes, shoppings.
Projeto típico de casa de caldeira
Na construção de casas de caldeiras, o momento do projeto é muito importante. Hoje existem projetos padrão permitidos para construção.
Qualquer um é composto por uma ou mais caldeiras, queimadores, caldeira, caixa de comando automático com sensores, bombas, tubo de gás com válvulas e outros elementos e dispositivos que garantem o funcionamento normal da sala da caldeira.
Cada um desses elementos é necessário e importante, e sua quantidade e qualidade dependem do tipo de sala da caldeira e do fabricante. Por tipo de combustível, as caldeiras podem ser combustíveis líquidos e sólidos. Por sua vez, esses dois tipos podem ser divididos em muitas subespécies, dependendo do combustível utilizado: diesel, carvão, gasóleo, madeira, etc.
Existem caldeiras ainda menos potentes, mas mais funcionais, que operam com vários tipos de combustível ao mesmo tempo, enquanto uma delas ainda será a principal (dominante) e a outra auxiliar.
Essas salas de caldeiras são chamadas de combinadas.
Usinas de combustível líquido
As caldeiras a óleo operam em grandes instalações de produção (por exemplo, refinarias de petróleo); óleo, óleo combustível, óleo diesel e óleo diesel são usados como combustível.
Usinas de combustível sólido
As caldeiras de combustível sólido geralmente operam onde é difícil ou praticamente impossível usar gás ou combustível líquido - em áreas remotas do país. Via de regra, em chalés privados, casas de campo, aldeias de casas de campo. Galhos e palha, lenha, carvão, aparas de madeira e outros resíduos de madeira são usados como combustível.
Plantas de caldeira a gás
As caldeiras a gás são o tipo mais comum de salas de caldeiras. Eles trabalham com mais frequência com gás natural, menos frequentemente com hidrocarbonetos liquefeitos e gás de petróleo associado. Eles são usados para aquecer prédios municipais, prédios de apartamentos, casas e escritórios privados, armazéns e salas de serviço, instalações de produção, projetos de construção novos e antigos. Pelo tipo de execução, as caldeiras também podem ser colocadas em cobertura, autônomas, fixas e móveis, blocos modulares e pórticos. A execução de projetos típicos pressupõe montagem máxima das estruturas e facilidade de instalação e comissionamento. Isso garante um tempo curto para completar toda a documentação necessária e colocar a casa da caldeira em funcionamento.
Diagrama da caldeira na sala da caldeira
Existem várias opções para conectar uma caldeira de aquecimento indireto a caldeiras que podem operar com qualquer tipo de combustível: gás, sólidos e líquidos.
Neste esquema com uma caldeira de aquecimento indireto, uma seta hidráulica ou um coletor de distribuição não é instalado. A instalação destes elementos está associada a certas dificuldades, uma vez que cria um sistema hidráulico muito complexo.


Este esquema usa 2 bombas de circulação - para aquecimento e abastecimento de água quente. A bomba de aquecimento funciona constantemente durante o funcionamento da sala da caldeira. A bomba de circulação de AQS é acionada por um sinal elétrico do termostato instalado no tanque.
O termostato detecta a queda na temperatura do líquido do tanque e transmite um sinal para ligar a bomba, que passa a fazer circular o refrigerante ao longo do circuito de aquecimento entre a unidade e a caldeira, aquecendo a água até a temperatura configurada.
Este esquema é usado para todas as modificações de fontes de aquecimento instaladas em salas de água quente e caldeiras a vapor.
Uma certa modificação do circuito é permitida quando uma caldeira de baixa potência é instalada nele. A bomba elétrica de aquecimento pode ser desligada pelo mesmo termostato que liga a bomba para a caldeira.
Neste caso, o trocador de calor aquece mais rápido e o aquecimento é interrompido. Com o tempo de inatividade prolongado, a temperatura ambiente cairá.
Além disso, após a conclusão do aquecimento na caldeira, a bomba no circuito de aquecimento é ligada e começa a bombear o transportador de calor frio para a caldeira, o que causa a formação de condensado nas superfícies de aquecimento da caldeira e leva à sua falha prematura .


O processo de condensação também pode ocorrer no caso de longas tubulações instaladas nas baterias. Com uma grande saída de calor em dispositivos de aquecimento, o refrigerante pode esfriar muito da mesma forma, uma temperatura de retorno baixa prejudica o funcionamento da caldeira.
Para protegê-lo da condensação e do golpe de aríete que ocorre quando a água fria entra em contato com as superfícies de aquecimento quentes, um circuito de proteção equipado com uma válvula de três vias é fornecido no sistema.
O diagrama mostra uma temperatura de 55C. O termostato integrado ao circuito seleciona automaticamente a vazão necessária para manter a temperatura do refrigerante no retorno.
Diagrama da sala da caldeira de uma casa particular: uma visão geral das opções possíveis
Um desenho gráfico elaborado com competência deve, em primeiro lugar, refletir todos os mecanismos, dispositivos, aparelhos e tubos que os conectam
Essas redes de aquecimento que operam com água são divididas em dois grupos:
O exemplo mais popular de um diagrama esquemático é um exemplo de uma caldeira de água quente de tipo aberto. O princípio é que na linha de retorno seja instalada uma bomba circular, que é responsável por levar a água para a caldeira e depois para todo o sistema. As linhas de alimentação e retorno serão conectadas por dois tipos de jumpers - bypass e recirculação.
O esquema tecnológico pode ser obtido de qualquer fonte confiável, mas seria bom discuti-lo com especialistas. Ele irá aconselhá-lo, dizer-lhe se é adequado para a sua situação, explicar todo o sistema de ação. Em qualquer caso, esta é a estrutura mais importante para uma casa privada, portanto, a atenção deve ser maximizada.
O diagrama térmico de casas de caldeiras com caldeiras de água quente tem características próprias
E para poder elevar a temperatura aos valores desejados, é instalada uma bomba de recirculação. As caldeiras de água devem ser monitoradas para que sua vida útil seja decente, controlar a constância do consumo de água. Normalmente, o fabricante define os dados mínimos para este indicador.
Leia mais: Regras de projeto de drenagem de local para o desenvolvimento de um sistema de drenagem
Para que as caldeiras funcionem bem, você precisa usar desaeradores a vácuo. Normalmente, um ejetor de jato de água cria um vácuo e o vapor liberado é usado para desaeração. Mas, o principal receio na hora de instalar uma sala de caldeiras é a ligação constante ao local. A automação moderna simplifica muitos processos.
A automação de caldeiras tem se tornado cada vez mais procurada, porque a automação de caldeiras é a parte mais importante de uma planta de caldeiras.
Existem algumas funções personalizadas populares que adaptam o funcionamento do equipamento tendo em conta o estilo de vida dos proprietários da casa. Este é um sistema convencional de abastecimento de água quente e um conjunto de algumas opções individuais que são convenientes para esses residentes em particular e são econômicas. Da mesma forma, você pode desenvolver um esquema de automação da sala da caldeira escolhendo um dos modos populares.
A bomba de carga deve desenvolver uma alta pressão mais alta do que no circuito de aquecimento com um fluxo relativamente pequeno. Ainda assim, para reabastecimento, o bombeamento de grandes volumes de líquido não é necessário. A seleção de tal bomba é realizada de acordo com vários requisitos.
Ao escolher, eles combinam as características da bomba e das redes de aquecimento e determinam o ponto de operação do sistema
Seleção da bomba de maquiagem:
- Deve criar uma pressão que excederá a pressão na linha de retorno do CO;
- Além disso, a pressão deve ser capaz de empurrar através da resistência hidráulica do sensor de pressão, tubulação;
- Outro critério importante é a taxa de fluxo, em particular, para COs fechados, as taxas de vazamento são iguais a meio por cento do volume do refrigerante na caldeira e no circuito de aquecimento.
Ao mesmo tempo, gostaria de dizer que não é muito prático comprar essa bomba para o trabalho. No sentido de que não deve servir apenas como recarga. Ele também pode executar funções adicionais, por exemplo, ser uma bomba de circulação de backup e também ser usado para bombear e drenar água para o circuito.
O que deve haver na sala, qual deve ser o diagrama esquemático da sala da caldeira de uma casa particular com combustível sólido?


Vamos estimar a composição:
- O próprio gerador de calor com bunkers, tanques de combustível, etc.
- A tubulação de uma caldeira de combustível sólido, que inclui um grupo de segurança da caldeira, uma bomba de circulação e uma válvula misturadora de três vias.
- Caldeira de aquecimento indireto para produção de água quente para o sistema de abastecimento de água da casa.
- Chaminé para caldeira TT com secção e altura eficazes.
- Sistema de drenagem da água da caldeira em caso de manutenção preventiva do gerador de calor.
- Automação da caldeira - interna ou dependente do clima.
- Sistema de extinção de incêndio em sala de caldeira de combustível sólido.
Considere quais são as características para os diferentes tipos de combustível sólido usados, o que deveria ser uma sala de caldeira para uma caldeira de combustível sólido em diferentes tipos de materiais de combustão.
Sala da caldeira a lenha
Na verdade, uma sala de caldeira a lenha é uma sala clássica para uma caldeira de combustível sólido, que pode ter um tamanho mínimo. As principais diferenças entre as diferentes divisões são o tamanho da porta da fornalha à parede ou das portas da sala da caldeira. Depende do comprimento do log usado.
Se você aquecer com briquetes ou madeira Euro, essa distância pode ser mínima. Não se esqueça apenas de que, além de carregar lenha, você ainda terá que retirar as cinzas, o que também exigirá espaço livre na frente da fornalha / cinzeiro.
Sala da caldeira a pellets
O tamanho da sala da caldeira de pellets dependerá de como o funil de pellets está instalado. A sala da caldeira a pellets não difere apenas na área do piso, mas também na altura da sala da caldeira.
Já com um bunker alto instalado para 400-600 litros ou com um bunker para 150-200 litros em uma caldeira, como a Kupper, você precisará de mais espaço acima do bunker para carregar pellets.
Se a tremonha for alta, é melhor fazer uma pequena escada ou usar uma escada baixa e estável para carregar os pellets. Porque não é realista levantar sacos de pellets de 40 kg sobre a cabeça para carregá-los.
Sala da caldeira a carvão
A sala da caldeira a carvão distingue-se pelo fato de ser muito conveniente ter uma caixa de carvão espaçosa por perto. E não para arrastar carvão em baldes do galpão, mas para encurtar o caminho do carvão para a fornalha da caldeira, tanto quanto possível.
Em termos de tamanho, uma sala de caldeiras a carvão será aproximadamente igual a uma sala de caldeiras a lenha, com a expectativa de que com carregamento pelo topo seria bom ter mais espaço no topo para empunhar uma caçamba.
As caldeiras de serragem ou resíduos de madeira são ligeiramente maiores do que os geradores de calor convencionais a lenha. Os sistemas de injeção de combustível na grelha podem queimar com eficiência um combustível de sinterização tão rápida. A caldeira de serragem também se distingue pelo grande tamanho da tremonha ou fornalha para uma carga de combustível.
A fornalha está localizada no topo da fornalha, o que significa que a sala da caldeira para serragem ou resíduos de madeira deve ter uma altura mais alta do que uma sala da caldeira padrão.
Se uma sala de caldeira de biocombustível ou casca for equipada com alimentação pneumática, então a sala com a própria caldeira pode ter pequenas dimensões. Se for usada alimentação de palha com um agitador circular, essa casa de caldeira terá um grande funil de palha.
E o bunker mínimo efetivo é de 2,0 x 2,0 metros. Isso significa que a sala da caldeira baseada em casca terá um tamanho mínimo de 4,0 por 4,0 metros.
Em conclusão, deve-se notar que o circuito de aquecimento de água da caldeira do sistema de aquecimento está sujeito a cargas corrosivas maiores do que o próprio sistema de aquecimento. Os gases de combustão podem danificar o trocador de calor através do qual circula a água aquecida.
Portanto, para neutralizar o efeito dos catalisadores para processos corrosivos, o refrigerante na entrada do trocador de calor da caldeira deve ser aquecido a 60-70 graus Celsius.
Leia mais: Abastecimento de água no verão a partir de opções de poço e diagramas de dispositivos
No entanto, este cuidado só se justifica no caso da utilização de trocadores de calor de aço feitos de aço estrutural. Trocadores de calor de cobre ou aço inoxidável não sofrem corrosão.
Para implementar o esquema de automação para uma casa de caldeira privada, você precisa investir fundos adicionais. Uma válvula termostática simples é muito barata e os sistemas programáveis são muitas vezes mais caros. A operação contínua de uma caldeira convencional em um modo acarreta um grande consumo de eletricidade e dinheiro. Portanto, o custo de aquisição de uma unidade de automação compensa rapidamente durante a operação.
A automação em sala de caldeira privada é uma garantia do funcionamento do sistema de aquecimento com a máxima eficiência, o que permite proporcionar condições de conforto a quem vive na casa.
O elemento mais importante do sistema de aquecimento é o termostato. A sua função é regular a temperatura tanto numa divisão separada como em toda a casa. Existem muitos tipos de termostatos - do simples mecânico ao dependente do clima. Este último é o mais avançado tecnologicamente, lucrativo, mas também muito caro.
O sistema de controle de aquecimento consiste em um controlador de temperatura, um sensor de temperatura do ar externo, um atuador, um sensor de temperatura do refrigerante, um display para conexão a um sistema de controle externo, uma bomba de circulação para fornecer um refrigerante, circuitos do consumidor ()
O preço da automação depende do tipo de caldeira utilizada, da presença de piso quente, coletores solares, etc. Para não gastar dinheiro extra, você deve analisar as características de todos os esquemas, calcular o custo. É muito difícil fazer isso sozinho, mas você sempre pode recorrer a especialistas para resolver este problema.
O gás é uma substância explosiva, portanto, os requisitos para caldeiras a gás são muito rígidos. Se uma caldeira com capacidade de até 30 kW for suficiente para aquecer uma casa, não há necessidade de uma sala separada para a sala da caldeira. A caldeira pode ser colocada em uma cozinha bem ventilada em uma parede de materiais incombustíveis, desde que o volume da sala seja de no mínimo 15 m2, a altura do chão ao teto seja de 2,5 m2, e a área do piso seja de 6 m2.
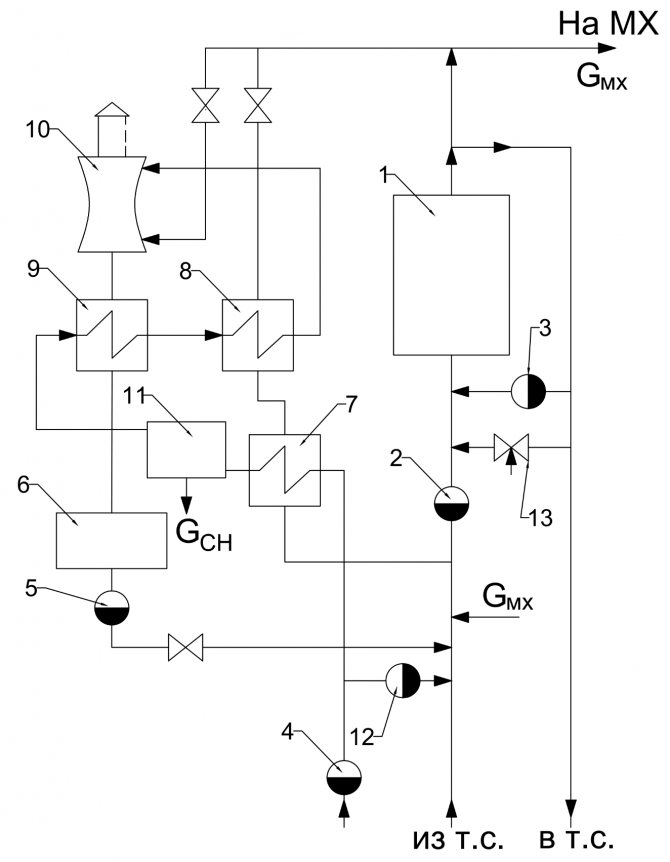
Arnês com flecha hidráulica
Em sistemas complexos de fornecimento de calor de vários níveis, um distribuidor hidromecânico é frequentemente usado para equilibrar os fluxos de fluido em várias seções do circuito com bombas elétricas de circulação individuais - uma seta hidráulica ou um manifold.


Um esquema semelhante da unidade de caldeira envolve a inclusão de uma caldeira de aquecimento indireto através das bombas NB e HP, aquecimento do radiador através das bombas НК1 e НК2, e piso radiante por meio de Н1.
Ele tem a capacidade de trabalhar sem um módulo hidráulico, caso em que válvulas de balanceamento são fornecidas para compensar quedas de pressão em vários "ramos" do sistema.


Conjunto completo de equipamentos termo-mecânicos:
- Fonte de fornecimento de calor - 2.
- Grupo de segurança, com respiro, válvula de segurança, manômetro e tanque de expansão.
- Fornecimento de refrigerante para dispositivos de aquecimento.
- Retorno do refrigerante dos dispositivos de aquecimento
- Radiadores de aquecimento.
- Sistema de aquecimento por piso radiante.
- Caldeira de aquecimento indireto
- Filtro para limpeza grosseira de água da caldeira de sólidos em suspensão na linha de retorno.
- Válvula de retenção na linha de retorno.
- Bombas de circulação: através da conduta principal, no circuito de piso radiante e caldeira de aquecimento indirecto.
Menu principal
Olá amigos! A planta da caldeira é constituída por uma unidade de caldeira, na qual o vapor de água é produzido a uma determinada pressão e temperatura, e uma série de dispositivos auxiliares destinados à preparação e fornecimento de combustível, alimentação de água e ar, bem como para a remoção de produtos industriais resíduos (gases de combustão e resíduos de cinzas de combustível).
O vapor de água é utilizado na engenharia de energia para acionar turbinas a vapor, bem como como meio de aquecimento em processos tecnológicos (aquecimento, secagem, evaporação, etc.) e na vida cotidiana (aquecimento, abastecimento de água quente). Juntamente com as caldeiras a vapor em pequenas casas de caldeiras comunitárias, também são utilizadas caldeiras de água quente, nas quais é aquecida a água utilizada para o aquecimento.
Dependendo da produtividade, as caldeiras se distinguem com produtividade pequena (até 20 t / h), média (20-75 t / h) e grande (mais de 100 t de vapor por hora). Pelo valor da pressão de vapor, as caldeiras são de baixa (até ZMPa), média (3-7,5 MPa), alta (10-15 MPa), ultra-alta (15-22,5 MPa) e supercrítica (mais de 22,5 MPa ) pressão ...
Existem caldeiras com circulação natural e forçada (fluxo direto). Neste último, a movimentação da água ocorre sob a ação de uma bomba. As caldeiras potentes com circulação natural, atualmente produzidas, possuem parâmetros de vapor p = 14 MPa et = 570 ° C, e caldeiras com circulação artificial - p = 25 MPa e t = 565 ° C.
Na fig. 1. mostra um diagrama de uma unidade de caldeira do tipo tela com circulação natural, tendo um forno de flare para queima de pó de carvão.


Os principais elementos da unidade de caldeira são a câmara de combustão 1, superfícies de aquecimento geradoras de vapor - filas de tubos de parede 2, superaquecedor 5, economizador de água 6 e aquecedor de ar 7. Uma mistura de combustível e ar é alimentada através dos queimadores 13 para a câmara de combustão 1 , onde o combustível é inflamado e queimado em suspensão.
A unidade de caldeira está continuamente circulando água e mistura vapor-água. A mistura de água e vapor formada nos tubos de parede 2 tem uma densidade mais baixa do que a água nos tubos de queda 3 provenientes do tambor da caldeira 4. Como resultado, a mistura vapor-água sobe através dos tubos da parede para o tambor da caldeira, de onde a água desce pelas tubulações não aquecidas (circulação natural) ...
A interrupção da circulação normal da água na caldeira (por exemplo, quando o nível de água no tambor da caldeira é baixo) pode levar ao sobreaquecimento dos tubos e à sua avaria. Os tubos de descida e de parede são interligados por meio de um coletor 12. Os tubos da caldeira, localizados nas paredes do forno, formam superfícies de aquecimento, que são chamadas de telas.
No tambor 4, o vapor saturado é separado da água e entra no superaquecedor 5, onde é aquecido a uma temperatura pré-determinada. O superaquecedor é um trocador de calor cujos tubos são dobrados em forma de bobinas. Os gases de combustão movem-se para fora dos tubos e o vapor d'água para dentro. Em caldeiras de grande capacidade, superaquecedores adicionais são instalados para o superaquecimento secundário do vapor.
A partir do superaquecedor 5, os gases de combustão entram no economizador de água 6, que é projetado para aquecer a água de alimentação fornecida ao tambor 4. Para manter o nível de água necessário no tambor da caldeira, o consumo de água de alimentação deve corresponder à capacidade de vapor de a unidade de caldeira. Como o superaquecedor 5, o economizador de água 6 é um trocador de calor de superfície. Em seguida, um aquecedor de ar 7 é instalado, no qual o ar fornecido à câmara de combustão 1. Os gases de combustão passam através dos tubos do aquecedor de ar de cima para baixo e o ar se move entre os tubos externos na direção transversal.
Ao reduzir a temperatura dos gases de exaustão no economizador de água 6 e no aquecedor de ar 7 para 120-200 ° C, as perdas de calor com os gases de exaustão são reduzidas, o que aumenta significativamente a eficiência. unidade de caldeira. Um economizador e um aquecedor de ar são instalados em todas as unidades de média e grande capacidade. As caldeiras de pequena capacidade possuem apenas um economizador de água.
A troca de calor entre os gases de combustão e os tubos em um economizador de água e um aquecedor de ar ocorre principalmente por convecção, uma vez que a uma temperatura baixa dos gases de combustão, a intensidade da troca de calor por radiação é relativamente baixa. Portanto, essas superfícies de aquecimento são chamadas de convectivas. As telas 2 da câmara de combustão e as primeiras filas de tubos do superaquecedor 5 são superfícies de aquecimento por radiação, que, devido à alta temperatura dos gases de combustão, recebem calor principalmente por radiação. Em caldeiras de fluxo direto, as superfícies geradoras de vapor são um sistema de serpentinas aquecidas.
Os gases carregam uma quantidade significativa de cinzas do forno (durante a combustão do flare até 80-90%), portanto, após o aquecedor de ar 7, os gases de combustão são enviados para limpeza ao coletor de cinzas 10, que evita a poluição do área ao redor. Em seguida, com a ajuda de um exaustor de fumaça 9, os gases de combustão são descarregados para a atmosfera através da chaminé 8. O exaustor de fumaça é uma unidade de ventilador centrífuga com acionamento elétrico. Para fornecer ar ao forno da unidade de caldeira, um ventilador 11 também é instalado.
As caldeiras poderosas que operam com combustíveis sólidos têm um sistema complexo de fornecimento e preparação de combustível, incluindo moinhos e trituradores, mecanismos para alimentar o combustível para a câmara de combustão, tanques de armazenamento para pó de carvão, transportadores de correia, etc. . Na maioria dos casos, é utilizado um sistema individual de preparação de pó, no qual cada unidade de caldeira possui seu próprio sistema de preparação de combustível.
Os processos intra-caldeiraria são muito importantes durante o funcionamento das caldeiras: a formação de incrustações, a separação das gotículas de umidade do vapor que entra no superaquecedor. Uma camada de escama nas paredes internas da parede e dos tubos de ebulição é uma resistência térmica significativa, que isola o tubo da mistura vapor-água que se move ao longo dele, o que leva a um superaquecimento perigoso dos tubos. Para evitar a formação de incrustações, a caldeira é alimentada com vapor condensado. As perdas de condensado são geralmente reabastecidas com água quimicamente purificada, da qual os sais formadores de incrustações (sais de dureza) foram removidos.
Vários dispositivos para separação mecânica de gotículas de umidade são instalados dentro do tambor da caldeira. Em caso de má separação, os sais entrarão no superaquecedor junto com a umidade, que se depositará nos tubos do superaquecedor. Para evitar o aumento da concentração de sais na água da caldeira, é utilizada a purga contínua da unidade da caldeira.
Neste caso, parte da água é retirada do tambor da caldeira e, em vez dela, é fornecida adicionalmente a mesma quantidade de água de alimentação, contendo significativamente menos sais. Devido a isso, o teor de sal na água da caldeira é mantido em um determinado nível. Juntamente com a sopragem contínua, também é utilizada a sopragem periódica, na qual parte da água é retirada dos coletores inferiores 12, e com ela os sais precipitados na forma de um precipitado sólido (borra).
As caldeiras modernas utilizadas na indústria de energia são instalações muito complexas com grandes dimensões (sua altura chega a 35-50 m). O controle do funcionamento dessas caldeiras é automatizado. Ao mesmo tempo, os parâmetros de vapor, produtividade, consumo de combustível e ar, nível de água no tambor da caldeira, etc. são mantidos automaticamente dentro dos limites especificados.Literatura: 1) Engenharia térmica, sob a redação geral de I.N. Sushkina, Moscow, "Metallurgy", 1973. 2) Heat engineering, Bondarev V.A., Protskiy A.E., Grinkevich R.N. Minsk, ed. 2, "Escola Superior", 1976.
Diagrama da sala da caldeira com 2 caldeiras
O uso de duas unidades de gás para um sistema de fornecimento de calor é uma solução bastante popular entre os proprietários de aquecimento autônomo com uma potência térmica do sistema acima de 50 kW.
Esta pode ser uma grande área aquecida do objeto e a presença de cargas de calor adicionais na forma de água quente ou instalações com aquecedores de ar.


O uso de duas unidades por circuito de aquecimento tem várias vantagens em relação a uma fonte de energia equivalente. Em primeiro lugar, porque várias unidades de pequeno porte de peso mais baixo são muito mais fáceis e econômicas de colocar em uma sala de caldeiras, o que é especialmente importante ao erguer fornos de telhado ou semi-subsolo.
Além disso, a instalação de 2 unidades aumenta significativamente a confiabilidade operacional do sistema de fornecimento de calor. Em caso de parada de emergência de uma das unidades, ela continuará operando com 50% da carga térmica.
Tal esquema de tubulação aumenta significativamente a vida útil das caldeiras, devido ao fato de que são menos carregadas durante a estação de aquecimento.
Mais sobre o diagrama básico da sala da caldeira
Ao executar diagramas de fiação de trabalho de salas de caldeiras, uma estação geral ou diagrama de layout de equipamento agregado é usado. Na fig.


Portanto, provavelmente é melhor fazer um painel na sala da caldeira com um controlador livremente programável, que está programado para realizar todas as ações necessárias.


As caldeiras de água quente são equipadas com caldeiras de aço ou ferro fundido e são projetadas para fornecer principalmente habitação e cargas de calor comuns: aquecimento, ventilação e ar quente. Parte do ar é fornecida ao local onde o combustível entra na fornalha.


Além disso, a água de purga é descarregada no esgoto ou entra no tanque de água de reposição.


Pode-se observar no gráfico que com o aumento da carga de calor, ou seja, com a abertura da AQS do aquecedor, o Kv aumenta monotonicamente. A confiabilidade e eficiência das caldeiras de água quente dependem da constância do fluxo de água através delas, que não deve diminuir em relação ao definido pelo fabricante. O mais importante deles na montagem de acordo com o esquema agregado é a facilitação da contabilidade e regulação da vazão e dos parâmetros do refrigerante de cada unidade, reduzindo o comprimento dos dutos de rede de grande diâmetro dentro da sala da caldeira e simplificando o comissionamento de cada unidade.


Na escolha do tipo de queimador, é aconselhável levar em consideração o seguinte: As redes de distribuição de gás e as redes de consumo de gás operando sob pressão de gás natural ou gás liquefeito de petróleo até 0 MPa inclusive não pertencem a instalações de produção perigosas. Porém, parte das cinzas na forma de escória líquida e pastosa, juntamente com partículas de combustível não queimadas, os gases de combustão são capturados e removidos da câmara de combustão. Esquemas de sala de caldeira com acumulador de calor
Veja também: Levantamento de energia das instalações