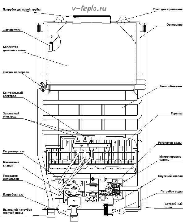
Основни елементи
Гейзерното устройство изглежда така.
- Регулатор на водния поток.
- Коминна връзка.
- Контрол на мощността.
- Топлообменник.
- Воден възел.
- Ауспух.
- Превключване.
- Заден панел.
- Диафрагмен газов клапан.
- Запалване.
- Газов агрегат.
Две тръби са свързани към газовата колона. Първият от тях е предназначен за газоснабдяване, вторият - за захранване със студена вода. В допълнение, чифт горелки са разположени отдолу, една спомагателна и една основна.
Важно! Устройството на газовата колона може да бъде различно, в зависимост от начина на запалване - то (запалване) може да бъде електронно, ръчно и с помощта на пиезоелектричен елемент.

Отличителни способности
Според рецензиите за газови стенни двуконтурни котли Ariston, те имат 4 отличителни характеристики, които са полезни за техните собственици:
- Всички модели на тази компания са оборудвани със системи за автоматична защита.
- Наличието на водна помпа, което е необходимо за постоянната циркулация на водата през тръбите.
- Възможност за избор на модел с разширителен резервоар. С негова помощ ще се извърши автоматично регулиране на налягането вътре в отоплителната система.
- Ariston оборудва оборудването си с различни видове запалване. Той може да бъде автоматичен, което значително ще улесни живота на собственика на определен котел. В противен случай всеки път, когато устройството се стартира, човек ще трябва да натисне специален бутон.
Ще се интересувате >> Характеристики на подовият газов котел Buderus
Как работи газовият бойлер
Такива устройства са предназначени да осигуряват битови и промишлени съоръжения с топла вода. Същността на тяхната работа е съвсем проста: студената вода от тръбопровода навлиза в топлообменника на колоната, където се нагрява от горелки (те се намират под топлообменника). Както знаете, пожарът се нуждае от кислород, така че горелките да не излизат, колоната е свързана с вентилационната система на къщата / апартамента. Отработените газове се елиминират посредством специален комин, който се комбинира изключително с газов бойлер.
Какво да търсите при избора на бойлер
Всички описани видове колони функционират малко по-различно.
Така че, ако устройството е включено ръчно, тоест газът трябва да се запали с кибрит, горелката ще се запали от факта, че завъртите клапана за подаване на гориво. Въпреки че си струва да се отбележи, че подобни дизайни отдавна са остарели. Съвременните дизайни са оборудвани или с електронно запалване, или с пиезоелектричен елемент.
Новите модели се активират с натискането на бутон, разположен на предния панел на устройството. Пиезо запалването създава искра, която запалва пилота. В бъдеще всичко се случва в автоматичен режим - кранът се отваря, колоната свети, гореща вода започва да тече.


Ако газовият бойлер се задейства по електронен път, това е може би най-надеждното и издръжливо устройство. Системата се включва с помощта на двойка батерии, осигуряващи необходимия заряд за създаване на искра. Няма бутони, няма съвпадения, единственото нещо, което трябва да направите, за да го включите, е да включите крана. В повечето случаи батериите издържат много дълго, тъй като енергията, необходима за зареждане, е минимална.
Свързване на газовия бойлер към водопровода: организация и документация
Първото нещо, което трябва да се направи, е да се свържете с жилищно-комуналните служби и да поискате план за отстраняване на вода, газ и дим.Ако в стаята вече е инсталиран газов уред, тогава все още трябва да вземете план, за да определите къде точно трябва да бъде инсталиран уредът.


Веднага след като получите всички тези планове, ще трябва да отидете в газовата служба на града с изявление, което ще посочи искане за подмяна на старото устройство с ново. Заявлението трябва да бъде придружено от искане за ремонт или подмяна на газопровода и водопровода. След приключване на всички дейности по подмяна и ремонт собственикът трябва да вземе в ръце акт за извършена работа и на негово място да бъде монтирана колона.
По-сложен процес ще бъде инсталирането на газов уред на ново място. Такава работа включва промяна на местоположението на всички необходими тръби и съответно комина.
За да се извърши тази работа, ще са необходими следните документи:
- Проект за инсталиране на колона;
- Име на модела и технически лист с данни е желателно;
- Документ за състоянието на комина;
- Редица документи, доказващи собствеността върху имота;
- Изявление, което ще посочи искането за реорганизация;
- Заявление за петиция за строителни работи.
След като всички документи бъдат потвърдени и подписани, работниците ще извършат монтажните работи, ще настроят и свържат колоната. След завършване и след запечатване на измервателния уред ще трябва да получите акт от техническия надзор и пожарната служба, както и отделен документ, в който ще бъде одобрено, че устройството може да се използва. В крайна сметка ще е необходимо да се свържете с ОТИ, за да може там да бъде представен нов проект на помещенията.
Причини за неизправности и самостоятелен ремонт
Използването на газови бойлери обаче, както всяко друго оборудване, е придружено от неизправности, чести или редки. В същото време има такива неизправности, които могат да бъдат отстранени само от специалисти, които имат необходимите знания и допускане за това. Но има и такива, които могат лесно да бъдат елиминирани със собствените си ръце, така че ще ги разгледаме.
Видео - неизправност на сензора
Видео - ремонт на китайски газов бойлер


Важно! Можете да проверите тягата на комина по стария "старомоден" начин: донесете запален мач към него. Ако огънят на кибритената клечка се отклонява по посока на комина, тогава всичко е в ред с него. Ако това не се случи, той се нуждае от цялостно почистване.
Поради тази причина газовият бойлер трябва да се проверява ежегодно - само така той ще работи правилно.
Особености на експлоатацията
Модерните газови бойлери са малки и компактни, така че могат да бъдат поставени на почти всяко удобно място. Техният експлоатационен живот зависи до голяма степен от това колко правилно са инсталирани и използвани в бъдеще.
Както знаете, устройството на газовия бойлер е такова, че трябва да работи с доста опасно гориво. Поради тази причина по време на монтажа се уверете, че, не дай боже, няма изтичане на газ. Ако по една или друга причина не можете да се погрижите за това или, което е още по-лошо, не можете да премахнете всички течове, тогава по-нататъшната операция ще се превърне в опасна дейност, която рано или късно може да доведе до експлозия.
Поради тази причина категорично не се препоръчва да инсталирате газов бойлер със собствените си ръце. По-добре е да имате професионалисти, които имат всички необходими умения, опит и подходящо оборудване, за да направят това.
И така, за инсталиране са ви необходими следните инструменти:
- дюбели;
- магнит и солен филтър;
- пробивна машина;
- необходимия брой кранове;
- тръбопровод;
- гофриране на комина;
- газова тръба;
- Клапан на Маевски;
- всъщност самата колона.
Устройството е инсталирано само в кухнята и само на стената, която е направена от огнеупорен материал. Разстоянието от колоната до повърхността на стената трябва да бъде най-малко 2 сантиметра, ако се окаже повече, тогава това е още по-добре.Тук също трябва да бъде положен азбестов лист, който трябва да има минимална дебелина 0,3 сантиметра.
Важно! Апартаментът / къщата трябва да има комин, който да отстранява продуктите от изгарянето на газ. Той ще се състои не само от вертикални, но и от хоризонтални участъци и върху тях трябва да върви под наклон (приблизително 0,2 сантиметра на всеки течащ метър).
За да не се спука случайно тръбопроводът, газовата колона трябва да се монтира само когато водата е напълно източена от системата.
Но редактирането, както вече казахме, не е най-важното. Също така е важно устройството да се използва правилно, за което трябва да се спазват определени правила за работа. Ако не направите това, дори и най-скъпият и висококачествен модел скоро ще се разпадне. Затова искаме да предотвратим това. Първо, не трябва да загряваме водата до температура, която би надвишила 60 градуса. Факт е, че твърде високата температура ще доведе до образуване на солна скала по стените на топлообменника. Резултатът е по-често почистване или, още по-лошо, подмяна на топлообменника.
Освен това можем да повредим структурата на топлообменника, като използваме твърде твърда вода. За да избегнете това, трябва да омекотите водата със специални средства или да инсталирате специален филтър в системата.
Правилният избор на газови бойлери
Ако решите да закупите устройство за гейзер за себе си, тогава обърнете внимание преди всичко на силата на избрания от вас модел. Трябва да е достатъчно, за да осигурите на всички членове на вашето семейство топла вода. Мощността на почти всички съвременни модели се вписва в диапазона от 3 до 60 киловата.
Важно! Колкото по-мощен е газовият бойлер, толкова повече вода той ще може да се нагрее за определен период от време.
Средната „клетка на обществото“, състояща се от четирима души, се нуждае от устройство със среден капацитет 16-24 киловата. Повече от достатъчно е съдовете да бъдат измити и всички са могли да си вземат душ. Дори ако устройството има ниска мощност от 16 киловата, то ще може да даде 10 литра гореща вода, което е достатъчно, за да се мият и мият съдове едновременно. Разбира се, ако можете, тогава купете колона с капацитет 24 киловата, тъй като тя може да осигури 24 литра загрята вода.
Освен това е препоръчително да се вземе предвид температурата на водата, която може да осигури определен модел. За неговото обозначение се използват латинските букви DT. Например, ако водата вече се подава към топлообменника при температура 12 градуса, тогава тя ще се нагрее до 24 в него. следователно може да се използва дори без предварително разреждане.
Днес има модели, които са способни да загряват вода дори до 50 градуса. Тяхната мощност, както и цената, е с порядък по-висока от конвенционалните модели. Поради тази причина, ако няколко водопроводни елемента са свързани към системата едновременно, тогава е по-добре да закупите по-мощна колона, така че тя да може да им осигури едновременно топла вода.
Също така, когато купувате газов бойлер, вижте дали е оборудван със сензори за безопасност. Те са от следните видове:
- прегряване;
- затихване на горелката;
- изгаряне;
- намалено налягане;
- температура;
- внезапно прекъсване на водоснабдяването.
И не забравяйте: газовите бойлери могат да се инсталират само в кухнята! Монтирането на газов бойлер в банята е забранено! Освен ако тя (банята) не отговаря на всички съществуващи изисквания.
Като заключение
И така, ние сме подредили какво е газов бойлер, какви са неговите характеристики, какви неизправности могат да възникнат по време на работа и как да ги отстраним по-късно. Ние отбелязваме само, че такива устройства са изключително икономични, особено в светлината на непрекъснато нарастващите нива на полезност.И последното нещо: не забравяйте, че превантивната поддръжка на работата на колоната трябва да се извършва ежегодно.
Италианската марка Ariston стартира през 1960 г. През този период семейният бизнес за производство на везни започва да произвежда електрически бойлери. От 1980 г. е установено производството на газови котли. От края на ХХ век компанията отваря представителства в Русия и Китай, превръщайки се в световна марка.
Газовите бойлери Ariston от тип поток и акумулатор се продават в повече от 150 страни, включително Руската федерация. Котлите са лесни за използване, имат добре обмислена вътрешна структура и високо качество на изработка. На потребителя се предлагат проточни и акумулиращи бойлери.
Гейзери Аристон
Котлите използват принципа на моментното нагряване на водата. Изработват се няколко реда колони, класифицирани според следните критерии:
Има няколко вида автоматични колони за нагряване на вода, които се различават по принципа на производство на искра върху горелката:
- запалване от батерии;
- запалване от битова мрежа, при 220V.
Полуавтоматичните и автоматичните колони Ariston са лесни за използване и поради компактните си размери могат да се монтират дори в помещения с малка площ.
По-долу е дадена таблица с подробни технически характеристики на проточните бойлери:
| Воден поток (l / min) | Минимално налягане на водата (бара) | Мощност, kWt) | Запалителна система | Контрол на температурата на водата | |||
| FAST EVO C 11/14 | електронна модулация на горелката | ||||||
| FAST EVO B 11/14 | от батерии | ||||||
| механична модулация на горелката | |||||||
| NEXT EVO SFT 11 NG EXP | електронна модулация на горелката | ||||||
| MARCO POLO M2 10l FF | 3-степенна | ||||||
Натрупващи се газови котли Ariston
Линията на производителя включва три основни модификации. Капацитивните газови котли Ariston се предлагат в следните версии:
- NHRE е газов бойлер тип Аристон за съхранение с емайлиран резервоар, с капацитет 185-350 литра. Моделът е предназначен за монтаж в частни къщи. Поради големите си размери резервоарът не може да се използва в апартаменти.
- SUPER SGA - задвижвания с малък обем от 50-95 литра. По външен вид и размери те приличат на обикновен битов електрически бойлер. По искане на потребителя те могат да бъдат инсталирани в апартамента.
- SGA - в модификацията се произвеждат резервоари с обем 115-195 литра. Подходящ за монтаж в частна къща, за малко семейство за 3-4 човека.
Устройството на акумулаторния газов бойлер Ariston се различава от колоните от същата марка. Водното отопление се извършва по начин, подобен на електрически котел. Само вместо нагревателен елемент се използва пожарна тръба. Принципът на действие е следният:
- газовата горелка загрява въздуха;
- горещи въздушни маси навлизат в пожарната тръба (която действа като топлообменник), заобиколени от вода;
- нагрят топлообменник отделя топлина на водата;
- нагрятата вода се съхранява в топлоизолиран съд и веднага влиза в потребителя след отваряне на крана за топла вода.
Консумацията на газ с бойлер, както и други технически характеристики на газовите бойлери Ariston са дадени в таблицата:
Преглед на модела
Серия Ariston Fast Evo
Представени са две модификации с производителност от 11 и 14 литра в минута, съответно Fast Evo11b и Fast Evo 14b. Това са автоматични високоговорители с електрическо запалване - за да поддържате функцията, се нуждаете от две батерии, които издържат няколко години. Постоянството на температурата се поддържа от система за модулация на пламъка. Има устройства:
- Тип С. Тук предният панел е оборудван с цифров дисплей - за управление на зададените параметри. Ако настройките са неправилни, на екрана ще се покаже код за грешка - след като разгледа значението му в инструкциите, потребителят настройва устройството за конкретни параметри. Управление - бутон.
- Тип Б. Има механична дръжка - за превключване на температурния режим.
Предимства на модификация 11b:
- Работи в две точки на прием на вода.
- Запалване при минимална глава.
- Стабилна изходна температура.
Недостатъци на 11b:
- Непрезентабилен дизайн.
- Потребителите забелязват бръмчене при малък пламък, който изчезва при пълно изгаряне.
Предимства на модификация 14b:
- Стилен дизайн.
- Минимална настройка - зададен е само един температурен режим.
- Температурна стабилност.
- Тихо запалване.
Недостатъци на 14b:
- Подмяна на батерията.


Серия Марко Поло
Серията е представена от два модела - Gi7S и M2. И двете са прекратени. Проточни нагреватели. Турбокомпресорна система. Без комин. Затворена горивна камера. Тръбата се извежда на улицата - продуктите от горенето се отстраняват през прозорец или дупка, направена в стената. Инсталирането на такива устройства се извършва след подходящо разрешение, издадено от надзора на газа. И двата модела имат отворена горивна камера. Поло мощност Gi7S - 22 kW, M2 - 18 kW. Производителност, съответно 11 и 10 л / мин. Такива устройства са ценни за помещения без стационарен комин. Недостатъкът на серията е нейната изменчивост. Вентилаторът се захранва от 220 V.


DGI 10L CF Superlux
Бюджетна версия. Асамблеята е руска. Механично управление. Автоматично електрическо запалване - необходими са батерии. Производителност - 10 л / мин. Очаквана цена 7000 рубли. Технически спецификации:
- Максималното нагряване е 75 ° C.
- Мощност 19 200 W.
- Има система за контрол на газа. Защита от прегряване.
- Тип комин.
- Разход на газ - 2 кубически метра m / h.
Може да работи с всякакъв вид газ - естествен или втечнен. Има превключвател зима-лято. Монтаж на стена. Вертикално оформление.


Нагреватели за съхранение
Бойлерите за съхранение са представени в две модификации:
- Ariston SGA 200,8650 вата. Отворена горивна камера. Отопление +75 ° С. Капацитет на резервоара - 195 литра. Запалва се автоматично. Има индикатори - отопление и включване. Има термометър. Контейнерът е покрит с емайл отвътре. Работи върху всякакъв вид газ. Система за контрол на защитния газ. Вертикална инсталация. Външен тип. Магнезиев анод. Размери - 49,5 × 170х35 см.
- Ariston SUPER SGA. Вместимост 100 литра. Размери 95 × 49,5 × 51 см. Капакът на резервоара, монтажът и други точки са подобни на предишния модел.
Италианските бойлери от тип съхранение с естествено течение осигуряват на къщата топла вода за всеки обем консумация и независимо от температурата на входящата вода. Те се използват както в ежедневието, така и в индустрията. Плюсове SUPER SGA:
- Адаптиране към руските условия - те работят стабилно при ниски параметри на налягането на газа и налягането във водопроводните тръби.
- Високоустойчивият емайл на вътрешната повърхност на резервоара е изключителна разработка на компанията.
- Три устройства за сигурност. Бойлерът е оборудван с термодвойка, сензори за температура и димни газове.
- Последователна или паралелна връзка.
- Икономия на гориво.
- Ефективна топлоизолация - намалява топлинните загуби с 20%.
- Магнезиев анод.
- Пиезо запалване.
- Няма електрическа връзка.
- Здрав стоманен корпус.
- Има регулиране и индикация на температурата.


Кодове за грешки в колона Ariston
Типичните неизправности на бойлерите Ariston са описани в инструкциите за експлоатация. Има и кодове за грешки и тяхното декодиране. Обслужването на високоговорителите трябва да се извършва от квалифициран персонал. Можете сами да направите малки ремонти.
В таблицата са изброени основните неизправности и методи за тяхното отстраняване:
| Какво причини | Отстраняване на неизправности |
| Когато отворите крана за подаване на вода, колоната не се включва. | Проверете за подаване на газ. Сменете газовата бутилка. Затворете и отворете отново крана за гореща вода. |
| Горелката се изключи спонтанно. | Когато работите с пропан-бутан, проверете пълненето на бутилките. Уверете се, че налягането на водата е достатъчно за работа на колоната. Рестартирайте бойлера, като отново затворите и отворите крана за БГВ. |
| Колоната се включи при липса на вода. | Водонагревателят се рестартира. |
| Сензорът за температура на отоплението на водата не работи или не работи. | Рестартирайте бойлера, ако неизправността остане, сменете сензора за отопление. |
| Сигналът за прекомерна консумация на вода се задейства при пълнене на ваната. | Колоната се рестартира чрез затваряне и повторно отваряне на крана за БГВ. |
| Йонизационният сензор и управлението на пламъка не работят. | Ремонтите и поддръжката се извършват от сервиз. |
| Турбината не стартира. | Ремонтите се извършват от сервизния отдел. |
Значението на кодовете за грешка на котела Ariston с обяснения
В този раздел ще се опитам не само да обявя целия списък, но и да предоставя допълнителна информация по някои познати ми точки, с връзки към статии за ремонт на котел Ariston Clas.
Ако нещо е нарушено в работата на котела: Или можете да нулирате грешката с бутона Нулиране и да я рестартирате, или това няма да работи, докато неизправността бъде отстранена.
Кодовете за грешки са разделени на шест групи според функционалните единици на устройството. Първата цифра на кода просто информира към коя група принадлежи съответната неизправност:
1. Първичен кръг; 2. верига за БГВ; 3. ECU - (електронен блок за управление) 4. Обмен на данни с периферни устройства; (външни сензори, термостати и др.) 5. Запалване и откриване на пламък. 6. Подаване на въздух и отстраняване на продуктите от горенето.
Първична верига
1 01 - Прегряване (задействане на сензора за прегряване 102 ± 4 ° C.) След охлаждане грешката се нулира. Възможни причини за това, което може да се направи.
Често се случва, когато котелът е стартиран неправилно за първи път, поради факта, че те не изпускат въздух от системата, след като са го запълнили с охлаждаща течност. Или по-лошо, те започнаха, без да пълнят системата с охлаждаща течност (в котли без датчик за налягане, такъв старт е възможен)
Освен това са възможни следните причини:
Недостатъчен поток на отоплителната среда може да възникне, ако ... филтърът на отоплителния кръг е запушен, поради котлен камък в първичния топлообменник или проблеми с циркулационната помпа.
На горелката има и много голям пламък, газовият клапан трябва да се регулира, (направено от специалист) Можете да затворите крана за газ, понякога това помага.
1 02 - Сензор за налягане в CH веригата - Неизправност на сензора или недостатъчно налягане във веригата. Невъзможно е да се нулира, ние отстраняваме причините.
1 03 — 104 — 105 — 106 -107 - Недостатъчна циркулация или недостатъчно количество отоплителна среда.
Възможни причини за това, което може да се направи.
- Въздушност на системата, необходимо е да се отстрани въздухът, за това натискаме бутона ESC за повече от 5 секунди. Котелът ще пусне помпата в продължение на 6 минути, без да запали пламъка, за да отстрани въздуха. Проверяваме налягането, поне 1 - 1,2 бара, ако е необходимо добавете.
- Проблеми с циркулационната помпа, често причината за това е в статията за реле за управление на помпата тук.
- И разбира се шлаковането на топлообменниците или филтъра в отоплителния кръг, това също може значително да попречи на добрата циркулация.
1 08 - В първи контур няма вода.
Възможни причини за това, което може да се направи. Уверете се, че има вода, - проверете налягането, ако е необходимо добавете. Наблюдаваме - ако налягането падне отново за известно време (няколко дни или седмица), установете причината за течовете. Спомняме си за възможната неизправност на самите сензори. И ние прочетохме материала от тази статия
Не съм виждал следните кодове за грешки, но те са описани в интелигентната книга за военнослужещи, както следва: 1 09 - Свръхналягане в първи контур (P> 3 бара) 1 10 - Температурен датчик на захранването към CO веригата (NTC1) - няма контакт 1 11 — Температурен датчик на захранването към CO веригата (NTC1) - късо съединение 1 12 — Температурен датчик на входа от CO веригата (NTC2) - няма контакт 1 13 — Температурен датчик на входа от CO веригата (NTC2) - късо съединение 1 14 — Сензор за външна температура - без контакт 1 15 — Сензор за външна температура - късо съединение
Верига за БГВ
Тези кодове също не се появиха, особено след като не се наложи да видя котел, работещ в тандем със слънчева централа (слънчев колектор) и котел.Така че най-вероятните грешки са свързани с неизправност на сензорите във веригите за БГВ или CO.
2 01 — Сензор за дебит на БГВ (NTC) - няма контакт 2 02 — Сензор за дебит на БГВ (NTC) - късо съединение 2 03- Сензор за температура на резервоара - няма контакт 2 04 — Сензор за температура на резервоара - късо съединение 2 05 — Сензор на входа на веригата за БГВ (от слънчевата система) - няма контакт 2 06 — Сензор на входа на веригата за БГВ (от слънчевата система) - късо съединение 2 07 — Прегряване на тръбата на слънчевия колектор 2 08 — Ниска температура в слънчевите тръбопроводи 2 09 — Прегряване в резервоара (Котел) Аларма
ECU - Електронен блок за управление
По принцип е по-добре да не ходите тук без необходимите знания. Най-много, което може да се направи на неспециалиста, е да се нулира с бутона RESET. Можете да проверите надеждността на контактите на свързаните контури и проводници, както и такъв лесен начин да изключите котела от мрежата и да го включите след няколко минути. Това понякога може да помогне. (Вижте грешка 304)
За останалото го поверете на специалисти. В крайна сметка няма да мигате EEPROM (чип памет, в случай че лети)
Има обаче друга опция, чрез менюто, ръчно задаване на необходимите параметри, ако възникне повреда. Разбира се, това няма да помогне при всеки неуспех, но можете да опитате.
Направих това веднъж. След като собственикът на котела изля платката за управление на водата, там нещо изчезна, котелът не беше контролиран и не беше ясно как се държи, например, когато копчетата за настройка на температурата бяха включени на дисплея, той показваше всякакви боклук. Единственото нещо, което е необходимо за това, е да знаете как да влезете в сервизното меню и параметрите, които трябва да бъдат зададени. Копирах необходимите параметри от моя собствен, същия работещ котел и след това ги сложих в повредения котел. Помогна!
Как да използваме газовия бойлер Ariston
Инструкциите за употреба предоставят подробни препоръки на Ariston относно:
- инсталации и връзки;
- настройки;
- първо и повторно изстрелване;
- подмяна на батерии и почистване на бойлера.
Внимателното спазване на описаните правила увеличава експлоатационния живот на газовия котел. Прилагането на препоръките е задължително условие за настройка на газовия бойлер Ariston за гаранционно обслужване.
Как да инсталирам колона от Ariston
Връзката се извършва в съответствие с настоящите SNiP и PPB. Не се изисква получаване на разрешение за експлоатация. При регистрация на проект за газоснабдяване е достатъчно да предоставите номера и модела на котела. Свързването на колоната и резервоара за съхранение трябва да отговаря на няколко изисквания:
- За помещението, използвано за котелното - височина на тавана не по-малка от 2,2 m; обща площ от 9 м². Необходимо е да имате прозорец или отварящ се прозорец, естествена захранваща и изпускателна вентилация.
- Схема на свързване - основният план за свързване е даден в техническата документация. Пред колоната на захранващите и връщащите тръбопроводи са монтирани преградни клапани. Необходима е система за филтриране на вода.
- Изисквания за пожар по време на монтажа - Котелът Ariston е окачен на стена, изработена от незапалим твърд материал. Дървените повърхности са защитени с базалтова вата и азбест или поцинковани листове. Когато тръбопроводът премине през таваните и покривната торта, се осигуряват пожарни прекъсвания.
Характеристики на оборудването
Гейзерите Ariston са компактни по размер, традиционни по стил и опростени по дизайн. В процеса на производство на блоковете се използва европейска технология, която осигурява високо ниво на безопасност на устройството. Тези качества се проявяват в пълно съответствие с експлоатационните правила, препоръчани от производителя.
Всички модификации, представени на официалния уебсайт, са оборудвани с няколко системи за сигурност:
- контрол на горивото;
- устройство за наблюдение на температурата;
- защита от прегряване;
- тягово устройство.
Тези елементи осигуряват максимално ниво на безопасност при използването на газови колони Ariston при аварийни ситуации в централизирано водоснабдяване, газоснабдителна система.
От фабриката на Ariston оборудването се доставя с тестови настройки за основните функции, които се основават на стандартни режими на работа. Ето защо, преди пускане в експлоатация, газовият бойлер трябва да бъде конфигуриран, като се вземат предвид препоръките, посочени в инструкциите за експлоатация. Това е необходимо, за да може уредът да функционира правилно при условие на недостатъчно налягане на газ или скокове в налягането на водата.
Преди да започнете, е необходимо да настроите правилно уреда, само по този начин той ще може да осигури непрекъснато подаване на топла вода.
Ето защо, ако има несигурност относно възможностите ви, по-добре е да се свържете със специалист от сервизния център.
ВИДЕО: Правила за инсталиране на газови бойлери
Предимства и недостатъци
Въз основа на статистиката на потребителските рецензии се формира списък с плюсове и минуси на газови бойлери Ariston. Предимствата включват следното:
- бойлерите могат да се регулират в зависимост от различните условия на работа;
- по време на работа устройството не издава силен шум, дори по време на запалване, характерен звук се възпроизвежда с минимална сила на звука;
- осигурява се висококачествено сглобяване чрез използване на съвременни технологии, като се вземат предвид европейските стандарти;
- всички единици имат класически атрактивен дизайн, който е в перфектна хармония с всеки интериорен стил;
- благодарение на меден топлообменник, експлоатационният живот на устройството достига 10-13 години.
Въпреки доста голямата популярност на компанията, оборудването на Ariston има отрицателни аспекти:
- при рязък спад на налягането на водата възниква аварийно спиране на газовия бойлер, което се счита за голям недостатък за жителите на многоетажни сгради;
- в случай на повреда на функциониращи блокове, ще бъде по-лесно да закупите нова колона, отколкото да купите резервни части на висока цена, тъй като частите за устройствата на тази компания са много скъпи;
- недоверието се причинява от продължителността на експлоатационния живот на компонентите, тъй като оборудването е сглобено в Китай.
В процеса на избор на най-оптималната опция трябва да се ръководите от лични предпочитания и критерии за технически характеристики, както и да вземете предвид бюджета за покупка. Когато купувате бюджетни версии до 10 000 рубли, не трябва да разчитате на издръжливостта на оборудването. Факт е, че защитните системи и отделните предпазни блокове са монтирани в единици от по-висок ценови диапазон.
Рейтинг на най-добрите модели гейзери Ariston
Има няколко газови бойлера, които са спечелили голяма популярност сред руските потребители. От цялата гама модели потребителите разграничават следните устройства.
Ariston fast evo
Версията е с капацитет от 19 и 24 kW. С този индикатор той произвежда 11-14 л / мин. топла вода. Този модел принадлежи към серия автоматични бойлери с газ, оборудвани с електрическо запалване и всъщност две батерии, от които запалителят получава напрежение за искрата.
FAST EVO ONT B 11 NG
Гейзерът Ariston fast Evo е оборудван с устройство за модулация на пламъка. Този елемент помага да се поддържа температурата на изходящата вода, дори когато налягането във водоснабдителната система се промени. Контролният панел има терморегулатор, който ви позволява да зададете желания режим на отопление. Максималната температура е 60 ° C.
Моделите с префикс "C" имат цифров LCD-екран, който показва цялата необходима информация за избраната програма. Но тук трябва да се има предвид, че показанията на температурата, показани на дисплея, определят стойността на зададената програма, а не на произведената вода.
Също така, ако бъде открит проблем или е зададен грешен режим, на екрана ще се покаже съответният код за грешка.Можете да дешифрирате символите, като използвате инструкциите за експлоатация.
- Ръководство за потребителя на Ariston fast Evo
Аристон Марко Поло Gi-7S
Уредът е оборудван с турбокомпресор, поради което неговият дизайн не предвижда наличието на коминен елемент. Дебитът на серията е 11 l / min. с мощност 19,8 kW.
Марко Поло Gi7S 11L FFI NG
За да монтирате Ariston Marco Polo Gi-7S, трябва да създадете проходен отвор в стената и да инсталирате изпускателна тръба в него. Също така е позволено да монтирате тази част в прозорец.
Такава инсталация трябва да се извършва само с разрешение на газовата инспекция. В противен случай можете да получите голяма глоба.
- Инструкция за използване Ariston Marco Polo Gi-7S
Плюсове и минуси на говорителите на Ariston
Ползи:
- Тиха работа. По време на запалване и работа няма чужди звуци и щракания.
- Стабилизиране на температурата в различни режими.
- Меден топлообменник - издръжлив, устойчив на екстремни температури и котлен камък.
- Производството и сглобяването се извършват по европейски технологии.
- Ефектна конструкция.
Недостатъци:
- Изключване при спадане на налягането в тръбите за водоснабдяване. Този недостатък е особено забележим на последните етажи на жилищни сгради.
- Има съмнение относно дълготрайността на компонентите - китайският монтаж влияе.
- Високата цена на резервните части. Ако оборудването се повреди, е по-изгодно да се купи по-евтин аналог от по-малко известни производители, отколкото да се смени неуспешното устройство.
Когато избирате модел, помислете за необходимостта от обеми на топла вода, броя на точките за приемане на вода и вашия бюджет. Цената на евтини версии е до 10 000 рубли. Но те не са трайни. За да закупите надежден високоговорител с трайни компоненти, трябва да платите с порядък повече.

