Принцип на действие
Такива пистолети често се наричат нагреватели на вентилатори поради сходството на принципа на действие, но те имат определени разлики. Те работят по същия начин като другите подобни продукти: въздухът тече около корпуса на горивната камера с вентилатор и отоплява помещението.

Принципът на действие на топлинния пистолет
Дизайнът на съвременните оръжия включва специален сензор, който изключва устройството при достигане на предварително определена температура, като по този начин се постигат значителни икономии на гориво. Гаражните майстори правят пистолети, които могат да работят на различни класове отработено масло.
Фабрично или домашно приготвени нагреватели имат няколко много уязвими места, така че се нуждаят от чести ремонти. Това е почистване на дюзи и филтри, подмяна на вентилатора и много други. За да разберете всички уязвимости, трябва да проучите дизайна на такива оръжия.
Важен съвет! След като използвате пистолета и го настроите за дългосрочно съхранение, останалото гориво трябва да се източи и резервоарът да се изплакне добре от останалото дизелово гориво. Не е безопасно продуктът да използва горива, които са били съхранявани дълго време.
Преглед на неизправностите и методите за ремонт на топлинен пистолет със собствените си ръце
Топлинните пистолети са един от най-ефективните видове оборудване за отопление на помещенията.
И това не е изненадващо: в края на краищата с помощта на тези отоплителни тела е възможно да се затопли стая в доста кратък период, дори големи.
Това се постига поради факта, че принципът на действие на топлинните оръдия е следният: топлината се генерира в структурната единица на блока и след това с помощта на мощен въздушен поток се подава към дадено място.
Уникалността на принципа на действие на топлинните оръдия доведе до факта, че напоследък оборудването от този тип започна да се използва доста често за постигане на различни промишлени и битови цели. С други думи, топлинните пистолети са спечелили изключителна популярност поради техническите си характеристики и лекотата на използване.
Но всеки сигурно знае, че колкото и качествено и ефективно да е оборудването, рано или късно възникват неизправности в неговото функциониране и може да възникнат неизправности. В такива ситуации собствениците на топлинни пистолети, като правило, се свързват със специализирани сервизни центрове.
Съществува обаче и друг подход за идентифициране и отстраняване на дефекти в работата на отоплителните тела от този тип, който се крие във факта, че ремонтът на топлинен пистолет може да се извърши на ръка. Следователно тази статия ще бъде посветена на това как правилно да откриете и отстраните работата на газовите и дизеловите топлинни пистолети.
Продуктов дизайн
Продуктите с индиректен метод за отопление на помещенията имат комини, през които се отстраняват всички продукти от горенето, така че на практика те могат да се използват за отопление на жилищни помещения. Те са много по-безопасни, но използват кислород за горене, така че е необходима вентилация или периодична вентилация. Тяхната мощност е по-ниска, защото загубите възникват през изпускателната система.


Устройство за дизелов топлинен пистолет
При продукт с директно нагряване всички продукти от горенето остават в помещението, така че не могат да се използват там, където хората постоянно живеят. Те се използват за отопление на строителни обекти и складове, където има естествен въздушен поток, тъй като липсата на вентилация може да доведе до отравяне с въглероден окис.
Всички продукти са оборудвани с мощен метален корпус: той изключва проникването на чужди предмети, които могат да причинят щети или да станат източник на огън.Трябва да бъде инсталиран предпазител, който изключва устройството, когато кутията е много гореща.
За циркулация се използва компресор или малка помпа, за изпомпване в помещението - вентилатор, който експертите считат за една от уязвимите точки на тези продукти. Горелка и тръбопровод за подаване на гориво са разположени вътре в корпуса.
Основните елементи на дизелов топлинен пистолет:
- има изпускателна тръба за отстраняване на дим;
- резервоар за гориво, разположен в долната част на продукта;
- помпа или компресор, задвижвани от електрически мотор.


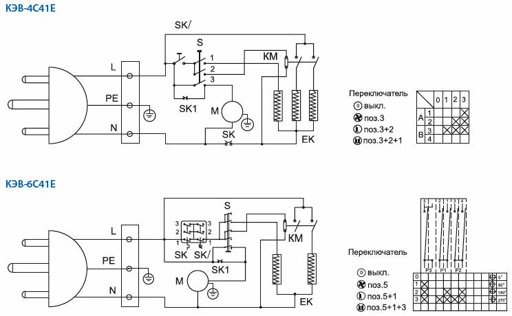
Ремонт на стари нагреватели на вентилатори
Именно с тази техника човек трябва да се справя най-често. Но няма какво да се притеснявате, тъй като устройството на такива топлинни пистолети е относително просто, така че с минимални познания по електротехника можете да се справите с тази работа. В най-простата версия топлинният пистолет е метален корпус, вътре в който има няколко нагревателни елемента (нагревателни елементи), както и компресор за впръскване на въздух. За регулиране на температурата се използва многопозиционен превключвател, по-рядко "автоматични машини". Нека поговорим подробно за това как да ремонтираме топлинен пистолет като цяло или отделни елементи. Като правило няма смисъл да се дават стари продукти в работилницата. Цената на възстановителните работи ще бъде висока, но тяхното качество е силно съмнително.
Възможни проблеми
В резултат на продължителна и продължителна работа оборудването може да има редица проблеми. Най-често това не се дължи на износването на някои отделни части, а на посредствено обслужване. Нека анализираме често срещаните неизправности на дизеловите топлинни пистолети.
Прекъсване на подаването на гориво
Проблемът може да възникне поради натрупана мръсотия в маркучите на системата: развитие от гориво, масло, чужди предмети и др. Това включва и мръсен резервоар. Неизправността се отстранява съвсем просто: източваме горивото, изключваме маркучите и изплакваме добре всички елементи, отговорни за подаването на гориво.
Горивото е незапалимо
На първо място, струва си да проверите свещите: заменете дефектните и ги изсушете, напълнени с гориво. Също така ще бъде полезно да се коригира разликата между електродите, ако тя се е увеличила или, обратно, е намаляла.
Пистолетът периодично спира
Въздушният филтър е най-вероятно запушен. Като се има предвид вида гориво, безполезно е да се почиства. Много по-ефективно е да закупите нов.


Въздушен филтър за дизелово оръдие
Понякога всичко е свързано с качеството на горивото: дизеловото гориво е различно. Следователно има смисъл да се опитате да зареждате гориво, закупено на бензиностанция от друга марка.
Твърде ниска температура в топлообменника
Ако пламъкът в горивната камера не гори достатъчно интензивно, тогава оръдието започва да работи на празен ход. Трябва да зададем максимално ниво на подаване на гориво, докато преди това имаше достатъчно топлина при средни или дори минимални стойности.
Най-вероятно дюзата е запушена. Елементът се почиства лесно механично. Пречистването с помощта на компресор е идеално.


Пистолетът прегрява
В добрата половина от случаите виновен е термостатът. Премахваме частта, обработваме я от замърсявания и почистваме контактите. При по-напредналите модели той не може да бъде ремонтиран поради допълнителни сенници - само подмяна.
Поддръжка на топлинен пистолет


Дизелово оръдие с непряко нагряване
Цялата превантивна работа по оборудването се свежда до настройка и обработка на въздухозаборната система, компресора и горивната помпа. Процедурата за всеки отделен топлинен пистолет е приблизително еднаква. Нека разгледаме подробностите за поддръжката, като използваме примера на класически модел с непряко нагряване и автоматично управление на пламъка.
Дизайнът на дизелов топлинен пистолет не може да се нарече сложен. Горивото се подава от помпата към дюзата, след което се произвежда в горивната камера. Горелката се запалва с помощта на чифт електроди. Вентилаторът изхвърля потока през камерата по време на работа. Непрякото нагряване предполага наличието на независима верига, в резултат на което продуктите от горенето практически не влизат в контакт с нагрятия въздух.
Превантивна поддръжка на оборудването:
- Свалете капака и почистете вентилатора от мръсотия.
- Изключете проводниците за високо напрежение от горивната камера и отстранете маркуча за гориво. Издухваме последния.
- Разхлабваме крепежните елементи на камерата и премахваме блока. Почистваме го от сажди.
- Развиваме гайките в края на камерата и получаваме достъп до дюзата. Ние го издухваме.
- Поставяйки всичко в обратен ред.
Мерки за безопасност при използване на пистолети
За да се осигурят мерки за пожарна безопасност, резервоар с подаване на гориво за продукта трябва да бъде разположен на разстояние 8 метра от нагревателните устройства или източници на открит пламък.
Помня! Вместо дизелово гориво не можете да използвате бензин от която и да е марка: вероятността от експлозия се увеличава многократно, защото е по-летлива.
Мерките за безопасност при използване на оръжия са съвсем прости - трябва незабавно да напуснете стаята, ако усетите:
- внезапна и силна сухота в устата;
- болка в гърлото, носа или окото;
- внезапни пристъпи на главоболие;
- желания за гадене.
Много хора реагират много болезнено на въглероден окис на закрито: например хора с белодробни заболявания или сърдечно болни с анемия, бременни жени. Те са противопоказани да се намират там, където се използва дизелов топлинен пистолет с директно нагряване.
Често задавани въпроси относно ремонта на дизелов терморегулатор
Колко струва диагностиката на топлинния пистолет за дизел?
Диагностиката на дизелов топлинен пистолет струва 2500 рубли, тази сума е включена в разходите за ремонт.
Има ли посещение на специалист в съоръжението и колко струва?
Има заминаване на специалист - до 30 км, цената е 3500 рубли. Диагностиката на сайта на клиента е 2500 рубли, също включена в цената на ремонта.
Възможно ли е да поставя диагноза на дизелов топлинен пистолет в мое присъствие?
Да, можем да направим диагностика във ваше присъствие.
Можете ли да дойдете на обекта и да вземете дизеловия топлинен пистолет в сервиза?
В Москва има такава услуга - цената е 1400 рубли, в Московска област - до 30 км 2400 рубли.
Работите ли с юридически лица и по банков път?
Да, работим с организации и по банков път с ДДС.
Колко време ще отнеме ремонтът?
Ремонтът може да се извърши от 3 до 30 дни, в зависимост от сложността и наличието на резервни части в склада на сервизния център.
Ремонтирате ли дизелов топлинен пистолет, ако сте го закупили от друга фирма?
Да, ние ремонтираме дизелов термопистолет от всеки модел, независимо къде е закупен.
Ако нашият дизелов термопистолет не е подходящ за ремонт според заключението от диагностиката на сервизния център?
Можем да предложим на новия дизелов топлинен пистолет едногодишна гаранция от нашия сервизен център.
Има ли отстъпки за редовни клиенти?
За редовните клиенти винаги има благоприятни условия за работа с нашата организация.
Можете да получите по-подробна информация от нашите специалисти по телефона.
Защо ние?
Защото само нашата компания има висококвалифицирани специалисти ще ви отговорят на всички ваши въпроси относно всяко оборудване 24 часа в денонощието, 7 дни в седмицата, 365 дни в годината.















