Принципът на работа и характеристиките на нагревателя Planar

Нагревателят Planar работи на собствено гориво според принципа на конвекция
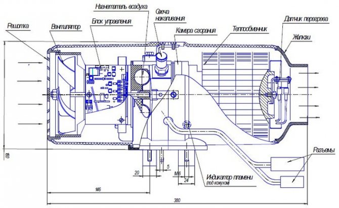
Нагревателят Planar е продукт на руски и Teplostar. Принципът на действие е прост: устройството всмуква въздух, загрява се и го връща обратно в купето. Устройството използва собствено дизелово гориво за отопление - работата му не зависи от двигателя на автомобила. За да функционира устройството, то трябва да бъде свързано към 12 или 24 V DC мрежа.
Дизайнът е прост:
- Всички елементи са разположени в цилиндрично или с форма на кутия.
- Дизеловото гориво се взима през тръба от резервоара на дизелово превозно средство или специален резервоар за отопление. Помпата доставя гориво.
- Дизеловото гориво преминава през тръбата към дюзата на горивната камера. Подгревната свещ се намира тук. Дизеловото гориво изгаря в камерата.
- Дизеловото гориво изисква изгаряне на въздух. Захранването се извършва чрез гъвкав маркуч, свързан към входящата тръба. Въздухът се форсира с помощта на вентилатор.
- Полученият по време на горенето газ излиза през камерите и отделя топлина през топлообменника към основните въздушни маси. Димът се изхвърля през маркуча за обезвъздушаване извън купето.
- Вентилаторът с електрическо задвижване циркулира въздух. Първо, той охлажда електрическия мотор и се загрява от него. След това преминава през топлообменника и температурата му се увеличава още повече. В купето се подава топъл въздух.
- Комутацията на блоковете се извършва чрез контур с палуби-конектори. Формата им е такава, че изключва погрешна връзка. Регулирайте функциите на устройството с помощта на дистанционно управление или друга модификация.
- Безопасността на нагревателя се осигурява от редица сензори и контролни устройства. Индикаторът следи пламъка в горивната камера, температурният сензор измерва температурата на въздуха, напускащ устройството, и така нататък.
Работата на устройството може да се контролира от дистанционното управление или посредством регулатора директно върху корпуса. Нагревателят функционира автоматично: когато температурата в купето достигне зададената стойност, Planar се изключва, когато падне, се включва.
Особености на работата в различни ситуации
Разбира се, нагревателното устройство Planar е много полезно и незаменимо през студените зими. Много шофьори обаче не рискуват да го инсталират, тъй като се страхуват от неправилна работа в извънредни ситуации.
Инженерите са взели предвид всички възможни характеристики на работата на устройството при различни условия. Нека да разгледаме някои от тях:


- Работата на нагревателя се контролира постоянно от автоматиката. Ако е дефектен, светва предупредителният светодиод (оранжев или червен)
- Устройството няма да позволи на топлообменника да прегрее - в такава ситуация той ще се изключи
- Може да има случаи, когато горенето спира по спонтанни причини - в такива ситуации инсталацията автоматично се изключва.
- В резултат на неуспешен старт на отоплителното оборудване, автоматиката ще направи няколко повторни старта. Ако всеки от тях се провали, ще бъде издадено предупреждение за повреда.
- Бордово напрежение 12 V (устройство 4DM-12) - от 10,5 V до 16 V
- Вградено напрежение 24 V (устройство 4DM-24) - от 20,5 V до 30 V
Постоянните пренапрежения на тока могат да бъдат много опасни. Контролният блок ще осигури работоспособността на устройството само в ситуации, когато то не надхвърля нормалния диапазон:
Прегряването често се причинява от неправилно инсталиране на оборудването. Това се случва, когато входът и изходът на нагревателя са блокирани.
Предимства и недостатъци


Устройството може да работи автономно, когато двигателят на машината е изключен
Нагревателят Planar помага на много водачи.Камионерите, шофьорите на автобуси, пътниците трябва да прекарват много време в кабината на колата. През студения сезон отоплението на купето поради работата на двигателя е недостатъчно. Planar решава този проблем.
Предимства на устройството:
- За час нагревателят, в зависимост от мощността си, загрява от 34 до 120 кубически метра. м. въздух.
- Планарният е икономичен - с толкова висока ефективност консумира не повече от 29-42 вата. Същият обем нагрят въздух изисква 0,24 до 0,37 литра дизелово гориво на час.
- Планарният е ефективен при много ниски температури зад борда - под -20 С.
- Инсталацията работи без ограничения във времето. Изключва се автоматично при достигане на определената температура и се включва при спадане. Можете да изключите устройството ръчно.
- Устройството е в безопасност. В случай на преобръщане, слаб пламък, изгасване на пламъка, прекъсвания в подаването на въздух или гориво, Planar се изключва.
- Нивото на шума е ниско.
- Ако свържете изпускателните тръби за въздух, топлият въздух може да бъде насочен не само в кабината, но и в купето на автобуса или в товарното отделение, ако превозваният товар се нуждае от определен температурен режим.
- Устройството работи автономно от двигателя на автомобила. Това е удобен вариант за нощувка в кола, тъй като Planar може да отоплява кабината цяла нощ.
Няма недостатъци. Автономният автомобилен нагревател Planar напълно отговаря на предназначението си.
Нагревателят се използва не само в автомобили, но и за отопление на битуми, микробуси, кабини, палатки.
Принципът на работа и характеристиките на устройството
Едно от предимствата на равнинния нагревател е възможността за регулиране на мощността на нагряване. За това устройството има специално копче на регулатора, което може лесно да се завърти и да се настрои в желаното положение.
След като зададете желаната стойност на мощността, няма нужда да се намесвате в по-нататъшната работа на устройството. Той ще се следи автоматично:
- Когато температурата падне до критичен минимум - Planar се включва
- Постоянното увеличаване на топлината в купето постепенно ще намали мощността, намалявайки подаването на топъл въздух
Съдържание и характеристики на опаковката
Пълният комплект на нагревателя включва всички възли и части на устройството. Броят и видът на допълнителните елементи зависи от модела. Всички крепежни елементи са задължителни - шайби, болтове, скоби, ъгли с уплътнения, тапи, екрани, а също и всички свързващи елементи - силов сбруя, горивна помпа, изпускателна тръба. Планарът е оборудван със собствен резервоар за гориво и контролен панел.
Има 4 вида устройства. Основните характеристики са показани в таблицата.
| Модел | 2D-12-S (24 S) | 4DM2-12-S (24 S) | 44D-12-GP-S (24 S) | 8M-12-S (24 S) |
| Номинално напрежение, V | 12 (24) | 12 (24) | 12 (24) | 12 (24) |
| Топлинна мощност, kW (макс. И мин.) | 0,8–2,0 | 1,0–3,0 | 1,0–4,0 | 2,0–6,0 |
| Разход на гориво, l / h (макс. И мин.) | 0,1–0,24 | 0,12–0,37 | 0,12–0,51 | 0,42– 0,76 |
| Консумация на енергия, W (максимум и мин) | 10–29 | 9–38 | 10–58 | 8–85 |
| Обемът на нагрятия въздух, кубични метри м / час (макс. мин.) | 34–75 | 70–120 | 70–120 | 70–175 |
| Режим стартиране и спиране | Ръчно / дистанционно | Ръчно | Ръчно / дистанционно | Ръчно |
| Тегло, кг | 10 | 10 | 10 | 12 |
Въздушен нагревател Planar 4DM2 24 се различава от 12 само по изисквания за сила на тока - 24 V, а не 12 V.
Всички модели Planar работят на дизелово гориво. Ако захранването се извършва от собствен резервоар, дизеловото гориво се разрежда с керосин в определени пропорции. Съотношението зависи от вида на дизеловото гориво и температурата.
Основни характеристики (например модел 44D):
| Характеристика | Малък режим | Интензивен режим |
| Производителност (отопление) | 1 киловат | 4 киловата |
| Разход на гориво | 0,12 литра | 0,514 литра |
| Нагрят въздух (кубически метри) | 70 | 120 |
| Работна мощност | 10 | 62 |
| Работно напрежение | 12 волта | 24 волта |
| Тегло на комплекта | 8 килограма | 8 килограма |
Забележка!
Оборудването работи на дизелово гориво, GOST305. Спирането и стартирането се извършва ръчно.
Система за наблюдение и контрол


Блокът за управление може да се използва за регулиране на количеството топлина
Нагревателят Planar работи в няколко режима. Оперативната безопасност, регулирането и диагностиката на системите се осигуряват от сензори и блок за управление.
Контролен блок
Модулът е разположен в корпуса и е свързан с изпълнителните блокове с комутационни контури. Неговите функции са както следва:
- включване и изключване на устройството;
- контрол и управление на процеса на изгаряне на горивото;
- първоначална диагностика в случай на повреди по време на стартиране;
- автоматична вентилация след спиране на Planar;
- аварийно изключване в случай на повреда на който и да е блок, затихване на пламъка, пренапрежения на тока, прегряване на топлообменника и други ситуации.
Контролният блок работи заедно с дистанционното управление.
Режими на работа


Устройството едновременно изпълнява функцията на вътрешна вентилация
Автономният нагревател на въздуха на двигателя работи в 3 режима. Използването обаче често зависи от конфигурацията на модела:
- По мощност - загрява интериора възможно най-бързо. Нагревателят, настроен на определено ниво на мощност - от 1 до 8, работи непрекъснато, докато устройството се изключи ръчно.
- По температура - нагревателят загрява въздуха до зададената температура. След това нагревателят се изключва и автоматично се включва отново веднага щом въздухът се охлади до посочения минимум. В автоматичен режим устройството работи, докато не се изключи ръчно.
- Вентилация - осигурява обмен на въздух. Комбинира се с контрол на температурата или мощността. В същото време температурата се поддържа с висока точност, не се колебае в посочения диапазон.
Температурата и мощността се настройват преди стартиране. Параметрите не могат да се регулират по време на работа.
Контролни панели
Дистанционното управление е инсталирано на таблото или окачено на контейнер на всяко място, удобно за водача. Устройството е свързано към устройството чрез контур. Конзолата е удобна с това, че регулира работата на Planar и служи като диагностичен инструмент.
Нагревателите са оборудвани с различни видове дистанционни управления:
- PU-10M - позволява на Planar да работи в режим на мощност и температура, не е осигурена вентилация. Оборудван с LED индикатор.
- PU-5 - позволява на Planar да работи във всички режими. Ръчното колело на потенциометъра е снабдено с конвенционално градуиране, така че температурата да може да се настрои по-точно. Индикаторът показва работа и неизправности.
- PU-22 - функционални бутони ви позволяват да изберете режим, температурен сензор, показанията на който ще се считат за контрол, промяна на индикаторите за мощност и температура. Информацията за работата на Planar и авариите се отразява на LED екрана.
По броя, цвета и поведението на светодиодите можете да определите причината за неизправността и бързо да я отстраните.
Нагревател PLANAR - 4D - Авточасти и трикове


Преминете към съдържанието
Главно меню:
- Да започваме ...
- <ръководства> СХЕМИ с едно щракване DAF XF-105 2006-2013
- XF 2013-2017
- 95XF
- MAGNUM 2000-2006
- Трикове
- СЕМИНАР Информация Информация ПРОЧЕТЕТЕ СХЕМИ
- Практика
- Кодове 5556, 5038
- Налягане под налягане
- EDC EDC
- EBS
- OBD система
- TGS / TGX Електрически схеми
- Използвайки
- Схеми за свързване
- EDC MS 5 Отстраняване на неизправности
- Настроики описание
- Търсене на неуспехи
- Кодове за повреди
- Кодове за повреди
- Кодове за повреди
- Кодове за повреди
- Кодове за повреди
- Кодове за повреди
- Кодове за повреди
- Кодове за повреди
- TGA AS-Tronic
- Кодове за повреди
- Кодове за повреди
- Кодове за повреди
- Описание
- Кодове за повреди
- Кодове за повреди
- Кодове за повреди
- Кодове за повреди
- Кодове за повреди на Airtronic
- Описание
- Кодове за повреди
- Кодове за повреди
- Кодове за повреди
- Кодове за повреди
- Кодове за повреди
- Описание
- Електрическо оборудване
- MAN EURO 6
- Трикове
- MX-11 / MX-13, EN2 / 14 MX двигатели
- ПАКАР
- "MIL" за ECS-DC4 и EAS
- Декодиране
- ECAS-2
- ABS / ASR-D
- EST42
- EAS
- Съкращения
- Отстраняване на неизправности
- EST 52
- ACH-EW
- EBS
- Окачване на кабината
- CAN топология
- ZF EST42
- EBS 2
- Описание
- Пневматика
- BBM
- Схеми за свързване
- Схеми за свързване
- Диагностика
- Компоненти LF45 IV, LF55 IV
- ACTROS 950-954 Рег. двигател
- Трикове
- MR евро 2-3
- MR "Код"
- Заден модул
- Автоматична скоростна кутия GS II
- Автоматична скоростна кутия GS II
- TCM TCM
- MCM
- ATEGO кодове 950 - 954
- Схеми за свързване MR OM904
- Схеми за свързване на ABS
- Схеми на свързване MR MR
- ABS / ASR
- MR Електрически схеми
- Схеми за свързване ADM
- Схеми на свързване HYD
- Схеми за свързване MR
- Схеми за свързване MR
- SPRINTER 909 CR4_T1N-OM646
- CDID3S2- OM651
- EURO TRAKKER Електрически схеми
- ТЕКТОР
- Схеми за свързване
- Схеми за свързване
- Чекпойнт Евротроник
- Ремонтна зона Работилница HPI с EDC S6 Налягане на горивото
- През зимата
- Въведение
- Двигател
- Описание
- Диагностика
- Описание
- Дизайн на системата EBS
- ABS BOSCH
- Диагностика
- PDE (EDC) MS6 диагностика
- Описание MS5
- Компоненти
- AGR
- Рем. Димна зона
- VIN код
- Проверки на баланса. цилиндър
- Описание на FM4
- FH4 D13 A400
- Описание на EBS
- Описание
- FM (4) Електрическа схема
- Схеми за свързване
- Обозначения
- Схеми за свързване
- Схеми за свързване
- FH (4) Схеми на свързване
- ECM
- MID 128 D9, D12, D16
- MID кодове 144
- VN / VHD / VAN
- евро 6
- Обслужване
- ОБУЧЕНИЕ ... Публикуване
- LCM
- Обозначения
- Схеми за свързване
- Схеми за свързване
- EURO 4 Електрически схеми
- Схеми за свързване
- Схеми за свързване
- Схеми за свързване
- Обслужване. инструкции
- Електро система AUMAN
- СХЕМА ЗА СВЪРЗВАНЕ НА CARGO
- Кодове за грешки S05C / D_S05C-TB
- J и S серия
- Схеми за свързване
- Схеми за свързване
- Компоненти
- SX3255DR
- Електрическа схема
- Canter EURO 3 Схема на свързване
- Common Rail двигател
- FLC Cummins
- T800
- MB EURO 3/4 схема
- Схеми на свързване Cummis CM2150
- BOSCH MS 6.1
- коляно / разпределителен вал
- КИМИНИ
- AS-Tronic
- Описание
- 5490 Електрическа схема
- коремни мускули
- коремни мускули
- 6370 ABS 6 Устройство
- Рем. Зона VOLVO Прочетете схеми
- Схеми на свързване 203
- Scania Touring Electric
- Автоматична скоростна кутия ZF
- Пневматика
- Окачване Окачване ELC
- B12B_B12M
- BH120F
- NL243 / 283
- Схеми за свързване
- 5292_22
- Футура
- ECU CM2150E
- Двигател
- SB 220 GS / LT
- XMQ6120C
- E200 MMC
- A092 / A0921
- ETS и MTS
- Komatsu Tech. документация
- PC200 (220) 6 Excel
- CAT речник
- EX300 - 5
- Събиране на диаграми
- LTM 1100 Кодове за неизправности
- LR1600
- Кодове за повреди
- EK-18 Perkins
- Мега колекция
- JS145W
- Кодове за повреди Телескоп КОД
- Мини товарач
- Кодове за повреди
- Кодове за повреди
- Отпред. серия 3
- Кодове за неизправности на трактор T6
- Трактор Т9
- Челен товарач
- Отпред. серия 3
- Кодове за повреди
- Схеми за свързване
- DL електрически схеми
- DL
- BW 213/214 Електрически схеми
- Схеми за свързване CVT 6140 - 61195
- Четем диаграмите
- 350D и 400D-II
- 210K EP
- 540Н и 548Н
- 9120 — 9620
- 335 ° С
- 318Е и 320Е
- 210LE
- 9560, 9660 Електрически схеми
- XCG 210LC-8B
- Схеми за свързване
- Jaguar 695
- Информация за услугата.
- Графики A350
- Схеми
- СУПЕР 2500
- BHL
- ЕДИН И СЪЩ
- H12T-H20T
- Събиране на диаграми
- Сервизно ръководство
- Обслужване. колекция
- LOGLIFT 59
- NH / Case / Steyr
- СЕМИНАР Симулатор Knorr
- ECAS
- Системи
- EBS D система
- Компоненти
- EBS E система
- Схеми на свързване на Thermo King
- Схеми за свързване
- Система
- TEBS TEBS 4
- VOLVO VOLVO PTT 2.7 ...
- Autocom Mercedes Actros Diagnostics
- Диагностика-видео
- ABS сензори
- DAVIE DAVIE и гориво
- ABS 6 Диагностика
- Рем. зона TEBS E
- Компоненти
- Описание
- Teplostar 14TS-10
- Кодове за повреди
- Изчисляване на нагреватели
- AIRTRONIC
- 4D-24
- В 2000
- Описание
- Webasto BBW / DBW46
- Термо 300
- DAF
- CUMMINS Cummins ISB / ISBe кодове за грешки
- Кодове за повреди
- Описание
- Кодове за повреди
- Диагностика
- EMR3
- Кодове за грешки от ниво 3
- DDEC компоненти
- 4.5L и 6.8L
- MX-13 Гориво
- TELMA Електрически схеми
- Серия 3000_4000
- ESU - 1A Диагностика
- Описание на ECU
- CM2150
- CP неизправности
- Диагностика на ABS-T
- Екранни компоненти
- VOCOM I, II
- Пазарувайте резервни части (употребявани) MAN
<ръководства>> Разни> Автоматично. нагреватели
Вижте също:
Диагностика
Автономен нагревател PLANAR - 4D
Блок за управление на нагревателя (CU)
Контролният блок осигурява управление на нагревателя заедно с контролния панел.
BU изпълнява следните функции:
а) първоначална диагностика (проверка за експлоатационна годност) на нагревателните тела при пускане в експлоатация;
б) диагностика на нагревателни тела по време на цялата експлоатация;
в) включване и изключване на нагревателя по команда от контролния панел;
г) контрол на горивния процес;
д) автоматично изключване на нагревателя:
- в случай на загуба на производителност на един от наблюдаваните възли;
- когато параметрите надхвърлят допустимите граници (температура на топлообменника, захранващо напрежение и повреда на пламъка в горивната камера).
Предназначение на контролния панел
Контролният панел (панел) е предназначен за използване като част от нагревателя като устройство, осигуряващо ръчно управление на нагревателя.
Дистанционното управление е предназначено за:
- стартиране (режим на отопление или вентилация) и спиране на нагревателя в ръчен режим;
- промени в ръчния режим на нагревателя (температура на нагряване или интензивност на вентилацията);
- индикация за състоянието на нагревателя (светодиодът свети в червено - режим на отопление, зелен - режим на вентилация, мигащ червен - неизправност (аларма), изключен - нагревателят не работи.
Устройството на дистанционното управление и работа с него
На предния панел на контролния панел има: копчето за превключване (елемент 1) и светодиода (елемент 2).


Дръжката на превключвателя е проектирана да изпълнява следните команди:
- когато копчето на превключвателя е настроено в крайно ляво положение (след щракване), нагревателят се изключва;
- когато се завърти по посока на часовниковата стрелка след щракване, нагревателят ще се включи в режим на отопление или вентилация. За да смените режима на работа, е необходимо да направите двойно включване с интервал от поне 2 секунди между щракванията;
- когато копчето е настроено (в режим на отопление) в произволно положение, нагревателят ще работи с отоплителна мощност в диапазона от 1 до 3 kW, в зависимост от позицията на копчето за превключване, и в режим на вентилация с определена скорост на вентилатора.
LED поз.2 показва състоянието на нагревателя:
- свети зелено - режим на вентилация;
- свети червено - режим на отопление;
- мига в червено - в случай на неизправност (аварийно). Броят на миганията след пауза съответства на кода за грешка;
- не светва - когато нагревателят не работи.


Неизправности, техните причини и методи за отстраняване
Обяснение на броя на светкавиците в случай на неизправност на нагревателя
LED мига
Описание на неизправността
Отстраняване на неизправности
1
Прегряване на топлообменника
Проверете входните и изходните тръби на нагревателя за свободен вход и изход на отопляем въздух.
2
Опитите за стартиране са изчерпани
Ако е използван допустимият брой опити за стартиране, проверете количеството и подаването на гориво. Проверете подаването на въздуха за горене и тръбата за димните газове.
3
Прекъсване на пламъка
Проверете количеството и доставката на гориво. Проверете подаването на въздуха за горене и тръбата за димните газове. Ако нагревателят стартира, проверете индикатора на пламъка и го сменете, ако е необходимо.
4
Неизправност на подгревната свещ
Неизправност на двигателя на въздушния вентилатор
Проверете подгревната свещ, заменете, ако е необходимо.
Проверете окабеляването на двигателя на вентилатора, сменете вентилатора, ако е необходимо
5
Неизправност на индикатора на пламъка
Проверете веригата на индикатора на пламъка за отворена, като съпротивлението между клемите не надвишава 1 ом.
Ако индикаторът е дефектен, той трябва да бъде заменен.
7
Неизправност на горивната помпа
Проверете кабелите на горивната помпа за късо съединение, заменете, ако е необходимо.
8
Няма комуникация между контролния панел и контролния блок
Проверете свързващите проводници, съединителите.
9
Изключване, пренапрежение
Изключване, понижено напрежение
Проверете акумулаторната батерия, регулатора и захранването. Напрежението между 1 и 2 извода на конектора XP13 не трябва да надвишава 30 V (15 V).
Проверете акумулаторната батерия, регулатора и захранването. Напрежението между 1 и 2 щифта на конектора XP13 трябва да бъде най-малко 20 V (10,8 V).
10
Времето за вентилация е надвишено
По време на продухването нагревателят не се охлажда достатъчно. Проверете системата за горене на въздуха и тръбата за димните газове. Проверете индикатора на пламъка и го сменете, ако е необходимо.
Нека започнем ... | <ръководства> | ЕНЦИКЛОПЕДИЯ | Услуги ... | Контакти | Обща карта на сайта
Изисквания за инсталиране


Устройството може да бъде поставено навсякъде в колата, контролния панел е до водача
Инсталирането на Planar се извършва стриктно в съответствие с инструкциите:
- Нагревателят може да се монтира както на стената, така и на пода. Позицията е строго хоризонтална, накланянето е забранено.
- Разстоянието от стените или преградите до входа е най-малко 5 cm.
- Разстоянието от стените на кабината от изхода е най-малко 15 cm.
- Нагревателят е инсталиран на място, където може да бъде ремонтиран и демонтиран.
- Тялото не трябва да влиза в контакт със стените или пода на кабината.
- Резервоарът за гориво не трябва да се монтира в купето, багажника или отделението на двигателя. Той е фиксиран по такъв начин, че когато дизеловото гориво се разлее, то не попада върху окабеляването.
- Въздухът за горене се взима отвън, а не от купето или багажното отделение. Всмукателният отвор на тръбата е разположен срещу въздушния поток по време на движение.
Поставете входа така, че Planar да не засмуква отработените газове по време на работа.
Монтаж на автономен нагревател Planar
Ако решите да го направите сами, трябва да вземете предвид следните правила:
- Горивопроводът не трябва да се поставя в купето.
- Не зареждайте с гориво, когато нагревателят е включен.
- Не свързвайте захранването, докато цялата електрическа система на нагревателя не бъде напълно сглобена.
- Свързването е допустимо само за батерия.
- Всички съединители трябва да бъдат защитени от влага.
ВАЖНО! За предпочитане е да се повери инсталирането на нагревателя на специалисти.
Компанията Bayar предоставя услуги за монтаж на нагреватели от тази марка, а също така извършва техния ремонт и поддръжка.
Възможни кодове за грешки и неизправности


Кодове за грешка на равнинния нагревател
Дисплейната система Planar сигнализира за грешки. Редица разбивки можете да отстраните сами:
- 1 на екрана или мигане на индикатора - прегряване на топлообменника. Необходимо е да се провери преминаването на въздух през нагревателя.
- 2 или 12 кратки мигания след пауза - прегряване на самото устройство. Проверете тръбите и подаването на въздух към горивната камера.
- 12 или 15 или 9 бързи мигания показват скокове на тока. Устройството се изключва.
- 12 или 2 мига - стартирането е невъзможно поради липса на гориво, въздух, смущения в изхода на отработените газове.
- 20 или 30 и 8 мига - загуба на комуникация между модула и контролния панел. Проверете бримките.
- 29 или 3 мига на светодиода - пламък в горелката. Трябва да проверите захранването с гориво.
- 35 или 13 мига е грешка само 8DM. Изгаряне на пламъка поради ниско напрежение.
- 78 - маркирани само на екрана. Това е предупреждение, че изгарянето на пламък се случва твърде често.
Неизправностите, посочени от следните кодове, не могат да бъдат отстранени сами. Необходимо е демонтиране на устройството и намеса от специалист:
- 4 или 6 или 6 мига - температурният сензор не работи.
- 5 или 5 мига - индикаторът на пламъка е счупен.
- 9 или 4 мига - проблемът е подгревната свещ.
- 10, 27, 28 или 11 мига - електрическото задвижване е повредено;
- 11 на екрана или 18 мига - температурният сензор на захранващата тръба е счупен.
- Проблемите на входящата тръба се кодират с 23 или 15 мигания.
- 17 или 7 мига - повреда на горивната помпа.
- Появата на цифра 33 или 16 мига след пауза, показва, че устройството е блокирано, тъй като прегряването е регистрирано три пъти подред. Отключването се извършва само в сервизен център.
- 36 или 20 мига - сензорът за температура на пламъка открива твърде висока температура.
Невъзможно е да се игнорират показанията на устройството. Ако грешки от същия тип се повтарят, устройството се блокира или се повреди.
Автономна "Planar": рецензии
Сред потребителите, особено тези, които прекарват много време в път, въпросното устройство е популярно. Собствениците на автомобили отбелязват простотата на монтажа и поддръжката, надеждността и ниската цена в сравнение с чуждестранните аналози.
По-специално потребителите подчертават следните предимства на устройството:
- Възможност за провеждане на тръби за въздуховоди в товарната част, което позволява нагряване не само на кабината, но и на цялото превозно средство.
- Висока ефективност на работа дори при студове до -20 градуса.
- Икономичен разход на гориво и живот на батерията.
- Приемлива настройка на мощността.
- Неограничен живот на устройството.
Инструкции за работа на нагревателя Planar
Можете сами да инсталирате и стартирате Planar, но ако нямате опит с отоплителните системи, трябва да поканите специалист.
Когато е включен, Planar провежда тестване и ако всички елементи са в изправност, той започва да се запалва. Първо камерата се продухва, след това се подава дизелово гориво и въздух. Горелката работи, докато сензорът не фиксира зададената стойност. След това устройството се изключва, ако не работи в режим на захранване.
След ръчно изключване Planar автоматично се проветрява.
Техника за безопасност


При зареждане с гориво, Planar трябва да бъде изключен.
Кокпит или салон за автомобили е много малко пространство. Трябва да се спазват стриктно мерките за безопасност:
- в колата, в съблекалня или гараж трябва да има пожарогасител - поне кофа пясък;
- забранено е полагането на горивопровода в купето или кабината;
- по време на зареждане с гориво, устройството е изключено;
- по време на ремонтни и заваръчни работи нагревателят е изключен от батерията;
- преди края на продухването е забранено да изключвате устройството от електрическата мрежа;
- след спиране на устройството, рестартирането се извършва не по-рано от 5-10 секунди.
Ако не се спазват правилата за безопасност, производителят има право да откаже гаранционно обслужване.
Характеристики на
За да поддържа образувания пламък в рамките на нормалното, интензивността му се контролира от специален сензор. Ако максималната температура е надвишена, блокът за управление деактивира горенето.
Въпреки високото ниво на автоматизация, инсталирането на автономната система "Planar" включва изключване на устройството в ръчен режим. След това горивното отделение започва да се проветрява и подаването на гориво е напълно прекъснато.
Потокът на гориво в камерата на нагревателя, като правило, се извършва директно от резервоара за гориво на превозното средство. Друг начин за снабдяване на автономна система е да има собствен резервоар, който съхранява доставките на гориво, необходимо за работа.
Устройството се захранва директно от акумулатора на автомобила.











