Използване на предпазен клапан
Това не е същото като предпазния клапан. Последният просто облекчава налягането в системата, но не го охлажда. Друго нещо е предпазният клапан за прегряване на котела, който взема топла вода от системата и вместо това доставя студена вода от водопровода. Устройството е енергонезависимо, свързано е към захранващата и връщащата мрежа, водопроводната мрежа и канализационната система.

При температура на охлаждащата течност над 105 ºС клапанът се отваря и поради налягане във водоснабдителната система от 2-5 бара горещата вода се измества от кожуха на топлогенератора и студените тръбопроводи, след което отива в канализацията система. Как е свързан защитният клапан на котела за твърдо гориво е показано на диаграмата:


Недостатъкът на този метод на защита е, че не е подходящ за системи, пълни с течност против замръзване. Освен това схемата не е приложима при условия, при които няма централизирано водоснабдяване, тъй като заедно с прекъсване на електрозахранването ще спре и подаването на вода от кладенец или басейн.
Методи за контрол
В допълнение към термостатичната глава има още две опции за управление на устройството.
- Механични. Ходът се определя чрез завъртане на копчето на регулатора
- Електрически. Положението на клапана се контролира от електрически задвижващ механизъм.
Електрическата версия трябва да се спре по-подробно. Термостатичният смесителен клапан за котли на твърдо гориво от този тип има въртящ се дизайн, който е ясно показан на диаграмата по-долу.


Принципът на действие на този елемент е прост: електрическо задвижване, контролирано от контролер, завърта заключващия механизъм до желания ъгъл. Сигналът към контролера идва от един или повече температурни сензора, което е особено важно при многоконтурната CO.
Съвет! Основните недостатъци на всички отоплителни устройства с електрическо задвижване са нестабилността и доста високата цена. Има и опростена версия на това устройство, в която няма такава връзка като контролер: механизмът се управлява директно от термичен сензор. Средната цена на бюджетните модели с електрическо задвижване е 7-10 долара.
Каква е опасността от кондензат за котела
При изгарянето на котел на твърдо гориво човек трябва да се изправи пред факта, че студената охлаждаща течност измива стените на вече загрята горивна камера, охлажда ги, което води до кондензация на водни пари, които неизменно присъстват в димните газове. Частиците вода, взаимодействащи с димните газове, образуват киселини, което води до разрушаване на вътрешната повърхност на горивната камера и комина.
Но отрицателното въздействие на кондензата не се ограничава до това: частиците сажди, които се утаяват по стените, се разтварят във водни капки. Под въздействието на високи температури тази смес се синтерова, образувайки плътна и силна кора на вътрешната повърхност на горивната камера, чието наличие рязко намалява интензивността на топлообмена между димните газове и охлаждащата течност. Ефективността на котела спада.
Премахването на кората не е лесно, особено ако горивната камера на котела има сложна повърхност за пренос на топлина.
Невъзможно е напълно да се елиминира образуването на кондензат в котел на твърдо гориво, но продължителността на този процес може да бъде значително намалена.
Дизайн
Типичен предпазен клапан на котела има сгъваем дизайн и се състои от следните основни елементи:
Жилище. Обикновено е направен от месинг и прилича на тройник. Отстрани има входящ отвор с долна резба, странична изходна тръба и горна седалка, върху която е поставено оформеното уплътнение.
Заключваща група.Представлява пружинна ролка с цилиндричен (дисков) краен заключващ елемент, върху който е поставено еластично гумено уплътнение под формата на чаша (диск).
Шапка с козирка. В горната резбова разклонителна тръба на месинговото тяло е завинтена черна топлоустойчива полимерна капачка, която държи пружинно натоварено стъбло в работно положение. По горните ръбове на капака има издатини, по които се плъзга горната капачка, оформена в долната част, свързана със спирателния прът. Когато се завърти под определен ъгъл, капачката се издига заедно със стеблото и отваря страничния разклонител - това позволява предпазният клапан да се използва за отопление, винаги отворен в ръчен режим.
Шапка с козирка. Полимерната част обикновено е червена на цвят с оребрена странична повърхност, завинтена с кухо стъбло с винт. Плитките издатини в долната част на капачката, когато тя се върти, падат върху зъбите на капачката - дръжката се издига заедно с пружинния затвор и отваря страничния канал, позволявайки ръчно освобождаване на налягането.
Регулираща шайба. Вътрешната стена на капака има резба, в която регулиращата гайка се върти, когато е спусната надолу, тя компресира пружината - като по този начин увеличава прага на реакция на клапана. Чрез развиване на гайката нагоре пружината се отслабва и налягането на реакцията намалява. За завъртане гайката е снабдена с напречен прорез в горната част за плоска отвертка.


Вентил за бойлери за отопление на вода - дизайн и външен вид
Принцип на действие и видове задвижки на клапаните
Продуктът се произвежда в различни конфигурации и с различни изпълнителни механизми, но принципът на действие на трипътния клапан остава същият: смесват се два потока с различни температури в един, чиято температура се задава от потребителя или се изисква според схемата. Течността вътре в клапана преминава от един разклонител към друг, докато температурата му се промени и достигне зададената стойност. След това задвижващият механизъм постепенно отваря потока от третия отвор, поддържайки температурата на изходящата вода в рамките на зададената стойност. На тази основа такъв клапан се нарича трипътен клапан.


Принцип на работа на трипътен клапан
Всеки 3-пътен смесителен клапан има два входа и един изход. Разпределението на потоците се извършва с помощта на устройство, което е от няколко вида:
- Термостатичният задвижващ механизъм (термостат) е един от най-популярните, той работи поради термично разширение на сензорния елемент, в резултат на което има натиск върху стеблото на клапана и течността започва да се смесва.
- Широко разпространен тип задвижващ механизъм, който е монтиран в трипосочен превключващ клапан, е електрически, той работи от сигнал от контролния блок.
- Клапанът може да се задейства чрез натискане на стеблото надолу с термостатичен задвижващ механизъм. Той реагира на температурата на въздуха, която се определя сама или с помощта на външен сензор и капилярна тръба. Задвижването се използва най-често в системи за подово отопление.


Стационарните котли на твърдо гориво не могат да бъдат директно свързани към отоплителната система. Една от причините е, че студената вода не трябва да влиза в кожуха на котела, докато не се загрее. В противен случай по стените на пещта се отделя кондензат, който, смесвайки се с пепелта, образува силен слой въглерод. Той предотвратява свободния топлообмен, намалявайки ефективността на инсталацията и е много трудно да се отстранят въглеродните отлагания. Втората причина е, че трябва да предпазите чугунените пещи от температурни спадове в случай на неочаквано изключване на помпата поради прекъсване на електрозахранването и след това да я стартирате. Задачата е да не пропускате студена вода в горещия котел, за което е необходим трипътен клапан.Той ще накара охлаждащата течност да циркулира в малък кръг, докато се нагрее и едва след това ще се смеси в студена вода.
Първичен топлообменник


газов котел топлообменник
Той е определящ елемент в работата на котела, служи за пренос на топлина от огъня на отоплителната течност по-нататък към отоплителната система. Дизайнът на такъв топлообменник обикновено е еднакъв за всички видове котли от всички производители. Външно това е медна тръба, вътре в която тече отоплителна течност. Такива топлообменници се наричат "медни". Тъй като топлообменникът е разположен над пламъка на горелката, топлината от огъня загрява медната тръба, която пренася топлината към отоплителната течност. Забележително е, че именно медта е избрана като метал, който успешно се справя със задачата да задържа топлината и при необходимост да я губи достатъчно бързо, тъй като има висок коефициент на топлопреминаване. Също така, медта не ръждясва бързо, поради което срокът на нейната функционалност е доста висок. В допълнение към медната тръба, топлообменникът е снабден със специални плочи, които спомагат за плавното разпределение на цялата топлина от огъня, като по този начин допринасят за равномерното нагряване на топлообменника.
Как да изберем правилния
Преди да продължите с директното закупуване на клапан, трябва да разберете много точки относно използвания котел и характеристиките на отоплителната система, това ще увеличи ефективността на системата, в противен случай може да доведе до влошаване на стандартните характеристики.
Основното нещо по този въпрос е да се определят работните параметри на охлаждащата течност (това е лесно да се установи, като се използва наличната документация). Освен това е необходимо да се вземе предвид консумацията на отопление и самата схема на тръбите.
Можете да определите дебита и температурата на охлаждащата течност, като използвате проектната документация. Ако няма такъв, можете да използвате препоръките, посочени в паспорта на самия котел, който се използва в системата.
Всички тези параметри са необходими, за да изберете правилния клапан (трябва да изберете чисто по отношение на производителността).
Системата за управление на задвижването се избира според вида на отоплителната система и тръбопроводите на самия котел. Най-простите модели и опции включват използването на конвенционален термостатичен клапан (въпреки че има изключения). И, както вече споменахме, за да осигурите висококачествена работа на подово отопление, трябва да използвате продукт с термостатична глава.


Ако планирате да работите със сложна тръбна система, тогава производителите препоръчват да се използва клапан с външен контролер за управление.
Както и да е, всяка модерна отоплителна система трябва да използва трипътен вентил, който е важен компонент в цялата система и просто няма с какво да го заменим - не е измислена алтернатива.
Изключение могат да се нарекат използваните преди това асансьорни системи, които отдавна не се използват и се считат за остарели (поради ниската им ефективност и удобство).
Не забравяйте да вземете предвид, че има не само смесителен клапан, но и разделителен клапан. Първият вариант, разгледан по-горе, предполага възможността за смесване на два потока в един, а вторият вариант, разделящ клапан, предлага възможността да се раздели един поток на два, като същевременно се регулира потока към всеки от изходите.
И двата типа клапани могат да се използват в системата. Смесването обаче е необходимо във всеки случай и разделянето рядко се използва в прости отоплителни системи.


Правилният избор на клапан може да бъде извикан в случай, че потребителят избере да закупи не само по отношение на производителността, но и по отношение на температурата.Ако първият критерий за избор е основният - без да се взема предвид, не може да се разчита на функционалността на системата като цяло, тогава вторият критерий предполага продължителността на работата на клапана - ако не е проектиран да функционира в система, при която температурата е по-висока от допустимата температура на самия клапан - детайлът ще се износва по-бързо и ще изисква подмяна или изобщо няма да функционира.
Автономната отоплителна система е много по-сложен механизъм, състоящ се от голям брой взаимосвързани компоненти и възли, които изпълняват съответните функции. Трипътният клапан за котела в този механизъм играе ролята на смесител, в който температурата на охлаждащата течност се регулира.
Това се прави така, че тръбите да се нагряват равномерно и нивото на отопление във всяка стая да е приблизително еднакво. Ако не използвате частта, ще се окаже, че водата, преминавайки през топлообменника, няма да се нагрява еднакво и в резултат на това някои от помещенията ще получават по-малко топлинна енергия от всички останали помещения.
Защо ви е необходим термостат за газов котел за отопление?
Всяка отоплителна система е затворен контур, пълен с вода или антифриз. Котелът загрява охлаждащата течност, циркулационната помпа го изпомпва през системата от тръби и радиатори, отоплителните радиатори предават топлина на крайния потребител - загрявайки въздуха в помещението. В идеално балансирана система котелът трябва да работи непрекъснато с максимална ефективност, така че количеството топлина, генерирано от отоплителната система, да бъде не повече или по-малко от необходимото в определен момент от времето.
Това изисква:
- регулират температурата на отоплителната среда
- получавате данни за текущата температура в отопляемото помещение
Температурата на охлаждащата течност се регулира в зависимост от външната температура. Обикновено това устройство се нарича сензор за външна температура. Тоест, при свързан сензор, котелът самостоятелно ще избере желаната температура на охлаждащата течност. Това е много удобно, защото понякога външната температура може да се промени в широки граници за кратки периоди от време. По принцип тези промени се извършват през нощта и собственикът на газов котел, който не е оборудван с такава автоматизация, е принуден постоянно да работи и да „ощипва“ тези настройки. Особено неудобство възниква, когато котелът е разположен в отделно котелно помещение или мазе.
Остава да разберем каква е текущата температура в помещението за вземане на решение за включване на котела и непрекъснато наблюдение на по-нататъшните промени в тази температура, за да се изключи котелът при достигане на желаната стойност. Това е, което е необходимо термостат за котел за отопление на газ!
Дава сигнал за стартиране и спиране на котела в зависимост от зададената температура в помещението.
Стайният термостат и сензорът за външна температура са различни устройства с различно предназначение, но те са неразделна част от една и съща система.
Трябва също така да се разбере, че най-добрият резултат може да бъде постигнат само ако отоплителната система първоначално е правилно проектирана и помещенията са правилно изолирани. В крайна сметка, ако къщата има ниска енергийна ефективност, честото включване на газовия котел не може да бъде избегнато и системата ще има силна инерция.
Честото стартиране на газовия котел неизбежно води до намаляване на ресурса на задвижващите механизми: вентилатор, помпа, електронно табло за управление. Някои релета, използвани на борда, имат запас от 100 хиляди цикъла. Ако например котелът се включва на всеки десет минути, тогава броят на паспортните цикли ще бъде достигнат за около 3 години.
И така, разбрахме това термостат
е необходимо да се контролира включването и изключването на газов котел - по-нататък ще разгледаме принципа на неговата работа.
Причини, които могат да доведат до прегряване на котел на твърдо гориво
Дори на етапа на избор и покупка е важно да се вземат предвид експлоатационните характеристики на отоплителното устройство. Много модели, които се продават днес, имат вградена система за защита от прегряване
Дали работи или не е вторият въпрос. Необходимо е обаче да се придържате към определени знания и умения, надявайки се да създадете ефективна и безопасна автономна отоплителна система у дома.
Надеждната работа на отоплителното тяло зависи от условията на работа. В случай на очевидни нарушения на технологичните параметри на отоплителното оборудване и злоупотреба със стандартните правила за безопасност, има голяма вероятност за възникване на извънредна ситуация.


Възможни негативни последици могат да бъдат предотвратени дори на етапа на инсталиране на котел на твърдо гориво. Правилните тръбопроводи на отоплителното устройство ще гарантират вашата безопасност и надеждна работа на уреда в бъдеще.
По-подробно, във всеки случай системата за защита на котела за твърдо гориво има свои специфики и характеристики. Всяка отоплителна система има своите плюсове и минуси. Например:
Когато става въпрос за котли на твърдо гориво с естествена циркулация на охлаждащата течност, е необходимо да се погрижим за безопасността и работоспособността на отоплителното оборудване дори по време на монтажа. Тръбите в системата са монтирани метални. Освен това диаметърът на такива тръби трябва да надвишава диаметъра на тръбите, използвани за полагане на верига с принудителна циркулация на охлаждащата течност. Сензорите, монтирани на водната верига, ще сигнализират за възможно прегряване на охлаждащата течност. Предпазният клапан и разширителният съд действат като компенсатор, намалявайки свръхналягането в системата.
Съществен недостатък на гравитационната отоплителна система е липсата на ефективен механизъм за регулиране на режимите на работа на котлите на твърдо гориво.
Големи технологични възможности за потребителите предоставят работещите с принудителна циркулация на охлаждащата течност в системата. Вече само наличието на втория кръг значително увеличава способността за регулиране на температурата на нагряване на котелната вода. Единственият недостатък в работата на такава система е работеща помпа, която може да затрудни работата на отоплителната система с нейната работа.
Това се дължи на факта, че когато електричеството е спряно, помпата спира да изпълнява функциите си. Спирането на циркулационния процес и инерцията на отоплителните котли на твърдо гориво може да доведе до прегряване на отоплителния агрегат. Ако котелното оборудване не е оборудвано, ситуацията с прекъсване на електрозахранването е изпълнена с изключително неприятни последици.
Ефективната защита срещу прегряване на работещ котел на твърдо гориво трябва да се основава на механизма за отстраняване на излишната топлина, генерирана от отоплителното устройство.
Критерии по избор
Цялостната работа на системата за топлоснабдяване ще зависи от правилния избор на трипътен смесителен клапан за котел на твърдо гориво.
Важен показател за избора е дебитът на охлаждащата течност или пропускателната способност на TC, тоест обемът вода, който вентилът може да премине за един час.
Освен това, преди да закупите трипосочно устройство, запознайте се със следните характеристики:
- Диаметър на връзката към системата. За агрегатите за твърдо гориво той е в диапазона 20-40 мм.
- Възможност за включване на серво задвижването, за автоматично регулиране.
- Материал на продукта. Предпочитани медни или чугунени версии.
- Температурният диапазон на продукта обикновено е 90 C.
Оценка на честотната лента
Тогава ще трябва да се знае скоростта на потока на охлаждащата течност, за да се избере продукт за нейната производителност.Обикновено такива данни са в паспорта за отоплителната система, котела или те могат да бъдат настроени според производителността на циркулационната помпа.
Ако няма такива данни, изчислението се извършва по формулата:
P = 3600M / s (dT), където:
- P е почасовият дебит на охлаждащата течност, kg / h;
- M е мощността на топлоснабдителната система, kJ;
- в - специфичен топлинен капацитет на водния топлоносител, 4,187 kJ / (kgC);
- dТ - температурна разлика между подаване и връщане.
След като изчислиха индикатора на потреблението, те го сравняват с паспортната производителност на продукта.
Необходимостта от настаняване
Трипътният клапан и неговият задвижващ механизъм трябва да са съвместими с отоплителния кръг. По-лесно е да се монтира термостатична версия като разделителния клапан на Hertz.
В него охлаждащата течност циркулира от 3-ти разклонителен тръбопровод към първия, котелният блок нагрява водата по малък циркулационен контур до необходимата температура, кранът отваря потока от втория разклонителен тръбопровод за смесване на топла и студена вода, след което охлаждащата течност с необходимата температура влиза в отоплителната система.
Какви са начините за предпазване на отоплителното оборудване от прегряване
Производствените компании се опитват да увеличат потребителската привлекателност на своите продукти, да включат в техническия паспорт на котелно оборудване всякакви гаранции за неговата безопасност. Посветеният потребител няма и най-малка представа за начините за защита на отоплителния котел от кипене.
Понастоящем съществуват следните начини за осигуряване на защита на агрегатите за твърдо гориво, използвани за автономни отоплителни системи. Ефективността на всеки метод се обяснява с условията на работа на котелното оборудване и конструктивните характеристики на блоковете.
В повечето случаи производителите препоръчват използването на чешмяна вода за охлаждане в информационния лист за нагревател. В някои случаи котлите на твърдо гориво са оборудвани с вградени допълнителни топлообменници. Има модели котли с външни топлообменници. Използва се от предпазен клапан за предотвратяване на прегряване. Предпазният клапан е проектиран само за облекчаване на прекомерното налягане в системата, докато предпазният клапан отваря достъп до чешмяна вода, когато котелът прегрее.


Ако температурата на охлаждащата течност надвиши отметката от 100 ° C, това създава свръхналягане, което отваря клапана. Под въздействието на чешмяна вода, която се подава под налягане 2-5 бара, горещата вода се измества от веригата със студена вода.


Първият спорен аспект на охлаждането на чешмяна вода е липсата на електричество за захранване на помпата. Разширителният съд няма достатъчно вода за охлаждане на котела.
Вторият аспект, който отстранява този метод на охлаждане, е свързан с използването на антифриз като топлоносител. В случай на извънредна ситуация в канализацията ще влезе до 150 литра антифриз заедно с входящата студена вода. Заслужава ли този метод на защита?
Наличието на UPS ще позволи да се поддържа работата на циркулационната помпа в критична ситуация, с помощта на която охлаждащата течност ще се разнесе равномерно през тръбопровода, без да има време за прегряване. Докато има достатъчен капацитет на батерията, непрекъсваемото захранване гарантира, че помпата работи. През това време котелът не трябва да има време да се нагрее до критичните параметри, автоматиката ще работи, стартирайки водата по резервната, аварийна верига.
Друг начин за излизане от критична ситуация ще бъде инсталирането на аварийна верига в тръбопроводите на твърдо гориво. Изключването на помпата може да бъде дублирано чрез работата на резервната верига с естествена циркулация на охлаждащата течност. Ролята на аварийния кръг не е в осигуряването на отопление на жилищни помещения, а само в способността за отстраняване на излишната топлинна енергия при аварийни ситуации.


Такава схема за организиране на защитата на отоплителното тяло от прегряване е надеждна, проста и удобна в експлоатация. Няма да имате нужда от специални средства за неговото оборудване и монтаж. Единствените условия за такава защита да работят са:
- наличието на разширителен резервоар или резервоар за съхранение в системата;
- използване на възвратен клапан само от тип венчелистче;
- тръбите във вторичния кръг трябва да са с по-голям диаметър от конвенционалния отоплителен кръг.
Основната задача, която предпазният клапан решава
Устройството е автономно устройство, напълно независимо от външни източници на захранване. Ако повечето от устройствата за автоматично управление се захранват от електрическата мрежа, тогава в този случай незабележимо устройство играе ролята на последната защитна преграда за котлите на твърдо гориво от прегряване. Най-простото устройство е проектирано да реагира на промени в температурния режим на котелната вода, циркулираща през отоплителния кръг. Ако температурата на охлаждащата течност е достигнала критично ниво (95 градуса или повече), се задейства предпазен клапан, който отваря достъп до прегрятата верига на студена вода.
На бележка: В този случай говорим за начин за предпазване на котела от прегряване чрез смесване в студена вода.
Устройството, на което много се надявате, трябва да отговаря на следните изисквания:
- висока производителност;
- висока чувствителност на термостатичния елемент вътре в конструкцията;
- съответствие с декларираните от производителя контролни измервания.
Вече казахме, че основната функция, която е възложена на това устройство, е да предпазва отоплителното оборудване от прегряване. Оттук следва основния принцип на механизма. Чрез смесване на студена и гореща вода в отоплителния кръг се намалява общата температура не само на отоплителната среда в системата, но и в отоплителното устройство. Следователно механизмът е монтиран на главния тръбопровод, създавайки три различни посоки на движение на котелната вода.
Как да инсталирате
Когато инсталирате фитингите за обезводняване, спазвайте следните правила:
- Обикновено клапанът за освобождаване на налягането в отоплителната система е инсталиран в битовата верига в едно копие. Основните му точки на поставяне са непосредствено над електрически, твърдо гориво, газов котел на изхода му или до хоризонтално разположен тръбопровод. Ако това не е възможно поради технически причини, основното условие за правилна инсталация е монтаж в захранващия тръбопровод до първия спирателен вентил.
- Изходната странична тръба обикновено е свързана с канализация или дренажна система, ако е технически трудно или обемът на охлаждащата течност във веригата не е голям, можете да използвате гъвкав маркуч, който се спуска в контейнер с подходящ обем.
- Течността трябва да се отстрани с разкъсване на струята през фуния или хидравлично уплътнение, за да се гарантира, че системата работи, когато канализацията е запушена.
- За монтиране в тръбопровод използвайте ДОЛНО тройник с подходящ диаметър, като стандартът е 1/2, 3/4, 1 и 2 инча. Диаметърът на входа на тръбопровода към клапана не трябва да бъде по-малък от този на системата.


Групи за безопасност на клапаните - разновидности и цена
Основна структура на газов котел
Външното устройство на такъв газов котел включва:
Тяло, което предпазва самия котел от пожар и от външни смущения за висококачествената му работа
- Контролният панел за въвеждане на определени команди, които регулират съответно температурата в отоплението и температурата на нагряване на водата. По дизайн контролният панел може да се състои от въртящи се копчета или сензорни бутони
- Дисплей, който ясно показва температурата, която сме задали с помощта на контролния панел, на какъв етап е отоплението в момента, възможни грешки и неизправности в системата, с които е възможно да се определи кои проблеми са възникнали с котела
- Манометър (механичен или електронен), с който можем да видим налягането на течностите в отоплителната система.
Трябва да се отбележи, че съвременните котли работят само в затворени системи със създаване на водно налягане в тази система от 1 до 2 атм.
Вътрешната структура на газов котел включва:
- Първичен топлообменник
- Газов котлон
- Помпа
- Газови фитинги
- Вторичен топлообменник
- Трипътен клапан
- Турбина (димоотвод)


Обмисли принцип на работа на газов котел, разглеждайки подробно всеки елемент от вътрешната структура:
Типове клапани
И така, по-подробно за двата съществуващи типа клапани можете да прочетете по-долу:
- 1. Трипътният термостатичен вентил за котела е автоматичен модел. Той ще поддържа зададеното ниво на температура без допълнителна човешка намеса. В същото време най-функционалните модели са оборудвани с допълнителна система за сигурност, която блокира движението на охлаждащата течност, ако няма циркулация през една от входящите тръби. По този начин кипенето няма да настъпи в батериите.
- 2. Трипътният термо-смесителен вентил за котела може да бъде завършен както с автоматично, така и с ръчно управление. Основната разлика ще бъде необходимостта от редовна проверка на състоянието на системата, така че тя да не прегрее. Към днешна дата механичните устройства вече практически са изоставени, тъй като са заменени от по-модерни устройства.
Как да изберем термостатичен смесителен клапан
Термостатичният смесителен клапан за котли на твърдо гориво трябва да бъде избран в съответствие с параметри, които са от значение както за управляващите клапани, така и за характеристиките на определен отоплителен котел:
- По материал на производство. Това е изключително важен критерий за избор, който засяга техническите и експлоатационните характеристики на устройството. Меден или чугунен клапан се счита за най-добрия.
- По обема на консумация на охлаждащата течност. Този индикатор може да бъде намерен от информационния лист за котела или от проектната документация за отоплителната система. Дебитът на охлаждащата течност трябва да бъде известен, за да се съотнесе с капацитета на потока на клапана.
- Трипътен термостатичен клапан за котел на твърдо гориво е избран въз основа на модификацията на задвижването и тръбната схема. В опростена версия схемата е следната: клапанът подава охлаждащата течност от третия разклонителен тръбопровод към първия. Веднага след като течността в котела се нагрее до необходимата температура, от втория разклонителен тръбопровод ще излезе поток от неотоплена охлаждаща течност. Всъщност ще се осъществи обмен, когато студената течност от резервоара за топлинен акумулатор бъде заменена с гореща. Ако на крана има контролер, тогава лентата е по-сложна. Тук ще ви трябват двуконтурни и двузадвижващи смесители. Първият (термостатичен) се поставя до източника на топлина. Второто задвижване е електрическо и се управлява от контролер, който изпраща сигнали от сензора. Термостатичният клапан за котли на твърдо гориво поддържа зададената температура на водата.
Важно. Изборът на задвижващия механизъм е изключително важен компонент при закупуване на термо-смесителен клапан за котел на твърдо гориво. Ръчните са много по-евтини, по-надеждни, но по-малко функционални, електрическите се развалят по-бързо и са много по-скъпи, но решават проблема радикално. - Най-важният работен параметър на трипътен смесителен клапан за котел на твърдо гориво е максимално допустимата температура на охлаждащата течност. Трябва да е между 35 и 60 градуса.Що се отнася до клапани за подаване на топла вода или подове с водно отопление, изискванията за устройства с термостатично задвижване са различни, тъй като температурата достига 90 градуса.
- Когато купувате клапан, трябва да вземете предвид размерите на вътрешния и външния диаметър за свързване към отоплителната система. В случай, че не можете да намерите желания размер, можете да използвате конвенционален адаптер за решаване на проблема.
Сортове
Съществуващите видове клапани са в състояние да работят с котелно оборудване от водещи чуждестранни (Vaillant, Baxi, Ariston, Navien, Viessmann) и местни (Nevalux) производители на газ, течни и твърди горива в ситуации, при които се извършва автоматичен контрол върху работата на системата е трудно поради вида на горивото или е счупено, когато автоматиката откаже. В зависимост от конструкцията и принципа на действие предпазните клапани се разделят на следните групи:
- Според предназначението на оборудването, в което са инсталирани:
- За отоплителни котли те имат горепосочения дизайн, често се доставят на фитинги под формата на тройник, в който допълнително са монтирани манометър за проверка на налягането и вентилационен клапан.
- За котлите за гореща вода в дизайна има флаг за източване на вода.
- Контейнери и съдове под налягане.
- Напорни тръбопроводи.
- Според принципа на задействане на механизма за натиск:
- От пружина, чиято сила на затягане се регулира от външна или вътрешна гайка (нейната работа е обсъдена по-горе).
- Товарен лост, използван в индустриални отоплителни системи, проектирани да изхвърлят големи обеми вода, прагът им на реакция може да се регулира с окачени тежести. Те са окачени на дръжка, свързана със спирателния клапан на принципа на лост.


Устройство за модификация на натоварване с лост
- Скорости на реакция на заключващия механизъм:
- Пропорционално (пружина с ниско повдигане) - запечатаната брава се издига пропорционално на налягането и е линейно свързана с увеличаването му, докато дренажният отвор постепенно се отваря и затваря по същия начин с намаляване на обема на охлаждащата течност. Предимството на конструкцията е отсъствието на воден чук при различни режими на движение на спирателния клапан.
- Двупозиционни (лост с пълно повдигане) - работят в отворени затворени позиции. Когато налягането надвиши прага на реакция, изходът се отваря напълно и излишният обем на охлаждащата течност се обезвъздушава. След нормализиране на налягането в системата, изходът е напълно затворен, основният недостатък на дизайна е наличието на воден чук.
- Чрез корекция:
- Нерегулируем (с капачки от различни цветове).
- Регулира се с винтови части.
- Според дизайна на регулиращите елементи на компресията на пружината с:
- Вътрешна шайба, чийто принцип на действие беше обсъден по-горе.
- Външните винтове, гайки, модели се използват в битови и комунални отоплителни системи с големи обеми охлаждаща течност.
- С дръжка, подобна система за регулиране се използва във фланцови промишлени клапани, когато дръжката е напълно повдигната, може да се извърши еднократно източване на вода.


Проекти на различни модели дренажни клапани
Тройна термостатична клапа Kau
Има два вида термостатични клапани:
- смесване
- поток A, влизащ в клапана, се разделя на поток B и поток AB - разпределителен
- поток А, влизащ в клапана, е разделен на 2 потока
Смесителният клапан е монтиран във връщащата тръба, а управляващият клапан е монтиран в захранващата тръба. Клапанът се управлява от термична глава с термо крушка.


Термо крушката с помощта на специална втулка е прикрепена към повърхността на връщащата тръба в непосредствена близост до отоплителния котел.Вътре в колбата има работна течност, чиято температура е равна на температурата на охлаждащата течност преди влизане в котела. Ако температурата на охлаждащата течност се повиши, работната течност се увеличава в обем и, обратно, когато температурата на охлаждащата течност намалява, обемът на работната течност намалява. Разширявайки се или свивайки, работната течност притиска стеблото, затваряйки или отваряйки термостатичния клапан.
С помощта на термичната глава можете да зададете определена температура, над (отдолу), която отоплителната среда няма да се нагрява. Как да настроите температурата чрез избор на режимите на работа на термичната глава е описано подробно в инструкциите за нея.
Друга характеристика на термостатичния вентил е, че той намалява потока на охлаждащата течност към котела, но никога не го блокира или отваря напълно, предпазвайки котела от прегряване и кипене. Вентилът е напълно затворен само в момента на стартиране на котела.
Дизайн на термичен смесителен клапан и принцип на работа
Подобно на повечето части и структурни елементи на котел на твърдо гориво, трипътният или също има прост и разбираем дизайн. Включва:
- Главна сграда;
- пружинно натоварено стъбло;
- два амортисьора, тип диск;
- термостатичен елемент (глава с фиксирани позиции).
Диаграмата показва механизма подробно в раздел, къде и как са разположени основните му елементи.


Разглеждайки дизайна на устройството, не е трудно да се разбере принципът на работа. Нека разгледаме по-подробно текущите процеси.
В нормалния режим на работа на отоплителната система основните амортисьори, разположени линейно, са в отворено положение. Недостатъчно топла вода тече свободно от котела в отоплителния кръг.
Термостатичната глава, снабдена с чувствителен на температура сензор за течност, е в стандартно положение. В случай на аварийна ситуация, например: от страната на котела, в системата започва да тече охлаждаща течност, чиято температура надвишава посочените параметри. Сензорът за контрол на температурата се задейства, задвижвайки стеблото. Задвижващият механизъм затваря главния, директен поток, като едновременно отваря прохода отстрани, през който влиза студена вода. В резултат на смесването на вода с различни температури температурата се изравнява до зададената скорост. Охлаждащата течност, вече при нормална температура, оставя устройството през тръба към отоплителната система. Регулирането на термостатичната глава на устройството се определя от степента, до която маншонът с разширяващата се течност е натиснат върху стеблото. Съответно определя чувствителността на устройството.
Моментът, в който устройството се задейства, се определя чрез регулиране на настроената глава на определена температура.
Ако водата продължава да се загрява в резултат на предприетите действия, устройството спира основния входящ поток, отваряйки достъпа на студена вода от третата тръба. Стъблото в този случай е в най-ниското положение. Водата от третата тръба вече се смесва в основния поток. Когато температурата на охлаждащата течност се промени надолу, стеблото под действието на сензора намалява налягането, отваряйки достъп до гореща вода.
За да се постигне правилната работа на целия механизъм, е необходимо точно да се спазват изискванията за неговото инсталиране. Може да се инсталира в дясна или лява версия, както на връщане, така и на захранваща верига. По време на работа устройството изобщо не се нуждае от поддръжка.
Устройство
Основният плюс на всяко домашно газово оборудване е достъпни цени, освен това е лесно да се намерят резервни части за него. Руските котли превъзхождат внесените по отношение на адаптирането към местните условия. Много европейски нагреватели не могат да издържат на суровите климатични условия и особеностите на доставките на газ и вода в Русия.
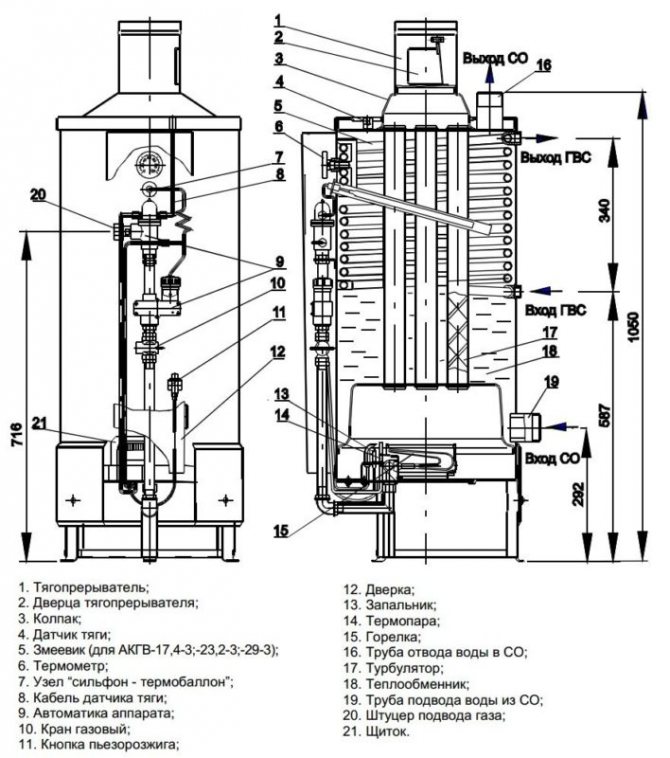
Котлите "Termotekhnik" имат стандартно устройство, характерно за класически атмосферни и турбокомпресорни устройства. Те нямат никакви специални характеристики: към горелката се подава газ, който при изгаряне дава топлинна енергия на топлообменника. Последният загрява охлаждащата течност, която, непрекъснато циркулирайки, пренася топлина през отоплителната система.
Компютризираната автоматизация контролира всички процеси: отчита показания от сензори и въз основа на получената информация регулира работата на системата.


Основни характеристики
Параметрите на газовите нагреватели са по-ниски от европейските, но за вътрешно потребление техните характеристики са отлични:
- работи на природен газ или пропан-бутан;
- номинално водно налягане - 0,85 МРа;
- топлоизолация с дебелина 10 см;
- минималната температура на нагревателния агент в работен режим е 60 ° C. Ако е по-ниско, тогава нагревателят е повреден.
Как да изберем
Не е лесно да се разбере широката гама от представени котли. Основните фактори, които потребителят трябва да вземе предвид, са климатичните условия на района и отопляемата площ. Когато избирате подходящ вариант, на първо място трябва да обърнете внимание на:
- термична мощност;
- Ефективност;
- консумация на газ;
- цена и размери.
Освен това потребителят трябва да реши:
- с вида на инсталацията - под или парапет;
- с броя на контурите - един или два. Двуконтурните версии не само отопляват домове, но и отопляват вода за битови нужди.


Защо клапанът може да изтече
Предпазният клапан в отоплителната система може да изтече по различни причини. В някои ситуации това е приемлив естествен процес, в други случаи течът показва неизправност на устройството.
Течът на предпазния клапан може да бъде причинен от следните причини:
- Повреда на запечатаната гумена чаша, диск в резултат на многократна употреба. Ако по време на ремонта резервната част не може да бъде намерена в продажба или не е включена в пакета, ще трябва да смените устройството изцяло.
- При пролетни типове отварянето на страничната дренажна тръба става постепенно, със гранични стойности на налягане или краткотрайни скокове, клапанът може частично да работи и да капе, което не означава неизправност.
- Течът може да бъде причинен от неправилни настройки или неизправности на разширителния резервоар - повреда на мембраната му, изтичане на въздух през обезвъздушен корпус или повреден нипел. В този случай са възможни внезапни скокове на налягането в резултат на воден чук, причиняващ периодичен краткотраен поток на охлаждащата течност през предпазния клапан.
- Някои регулируеми клапани изтичат, защото течността се просмуква надолу по стъблото по време на задействане.
- Ако се създаде обратно налягане в разклонителната тръба над прага на реакцията на уреда, също възниква теч.


Външен вид, цена на някои марки дренажни клапани
Предпазният клапан на парните котли е проектиран да ги предпазва от свръхналягане в системата, причинено от различни фактори, и е незаменим елемент в работата на този тип оборудване. Широка гама от предпазни устройства от китайски, местни и европейски производители се предлага за продажба на относително ниска цена. Когато купувате, е рационално да изберете защитна група от няколко устройства, които допълнително включват манометър и клапан за изпускане на въздух.
Капа вода от предпазния клапан. Какво да правя
Нагревателните бойлери днес са в голямо търсене сред нашите сънародници. Тези единици просто им позволяват ефективно да решават много икономически проблеми, но понякога се случва самото устройство да се превърне в източник на проблема.
Един от най-често срещаните проблеми, с които човек трябва да се сблъска, е изтичането на вода.Ако водата капе от предпазния клапан, възможно най-скоро е необходимо да се установи причината, тъй като в някои случаи този процес не трябва да се счита за неизправност. Ето защо няма нужда да бързате с решението да се обадите на специалист по ремонт на бойлер.
Възможни причини за неизправността
Причините за изтичане на вода от клапана могат да бъдат:
- Неизправност на клапана;
- Неправилно зададена разлика в налягането в системата;
- Други причини, по-специално, водата може да изтече от клапана, но това няма да се счита за повреда.
Първите две причини включват ремонт на уреда.
Методи за отстраняване на неизправности
Първо трябва да се тестват газови бойлери. Необходимо е да се определи в каква ситуация настъпва изтичането на вода.
Ако сте забелязали, че водата изтича по време на нагряването на водата, най-вероятно вашият уред е напълно работещ. Факт е, че при нагряване водата се разширява, съответно, налягането на течността върху стените на резервоара се увеличава
Когато налягането надвиши нормата, клапанът се отървава от излишната вода. Решението на този проблем може да бъде свързването на гумен маркуч и изхода му към канализацията или контейнер с необходимия размер.
Ако предпазният клапан на бойлера преминава студена вода, тогава най-вероятно причината е, че налягането във водопровода е твърде високо. Решението на този проблем е инсталирането на редуктор за нормализиране на налягането във водопроводната мрежа. За да направите това, трябва да се свържете с квалифициран специалист. Също така, не можете да направите без помощта на професионалист, ако сте склонни да заключите, че причината за изтичането на вода е неизправност на самия клапан.
По този начин първата стъпка към решаването на проблеми с теч на вода от бойлер е да се установи причината за теча и да се установи естеството на неизправността. Не забравяйте, че винаги е по-безопасно да се обърнете за помощ към специалист, отколкото да ремонтирате сложно оборудване самостоятелно, защото неумелият ремонт може да доведе до по-сложна неизправност.
Номинален диаметър и настройка
Площта на потока на предпазния клапан трябва да бъде равна или по-голяма от напречното сечение на тръбата, върху която е монтиран. В противен случай хидравличното съпротивление на устройството ще бъде твърде високо, в резултат на което работата на системата ще бъде нарушена.
Настройката на предпазния клапан на отоплителната система зависи от вида на механизма за налягане. В пружинните устройства има капачка, чието завъртане задава предварително компресиране на пружината. Тези продукти се характеризират с висока точност на управление от +/- 0,2 атм.
Клапите с лостово тегло са по-малко точни. За да направите това, трябва да преместите тежестта по лоста или да увеличите теглото му.
Фиг. 3. Независима схема на свързване на ITP с устройство за поддържане на налягането
Такава схема е малко по-скъпа от зависима, но в същото време предпазва вътрешните отоплителни устройства от нискокачествена охлаждаща течност, идваща от централната мрежа. Ако в допълнение към отоплението е необходимо да се осигури централизирано водоснабдяване, тогава допълнително се инсталират един или повече топлообменници. В зависимост от съотношенията на отоплителното натоварване и подаването на топла вода се използват едноетапни и двустепенни схеми за свързване на бойлер.
Примери и възвръщаемост на инвестициите
В Украйна модерни автоматизирани отоплителни тела с независима схема на свързване се предлагат от австрийската компания Herz.
IHPs от Herz работят при температура на захранващата вода в първи контур (централно отопление) от 110–140 ° C / 65–80 ° C. В същото време температурата в вътрешната отоплителна система се поддържа на 90–55 ° C / 70–45 ° C. Номиналното налягане в първи контур е до 16 бара. Работното налягане във вторичния кръг е от 2 до 10 бара.За поддържане на налягането в системата се използва мембранен разширителен съд или, в случай на системи с мощност над 300 kW, блок за поддържане на налягането. Циркулацията на отоплителната среда се осъществява от високоефективни честотно контролирани помпи.
В конфигурацията на ITP се прилагат схеми, базирани на двупосочен клапан или комбиниран клапан - електрически регулатор на потока и плоча или споен топлообменник. Регулирането на температурата на охлаждащата течност, регулиране на температурата се извършва от контролера. В същото време е възможно да се организира отдалечен достъп и контрол на оборудването чрез GPRS модем. За да се отчете консумацията на топлина, е осигурен ултразвуков разходомер с компютър.
Освен за ITP, пунктовете за отопление на апартаменти се използват и за многоетажни сгради. Те позволяват на потребителя да регулира индивидуално работата на отоплителната система и захранването с топла вода и осигуряват удобството за измерване на консумираната енергия. Например, подстанцията Herz DeLuxe е проектирана за максимална работна температура от 90 ° C, максимално работно налягане от 10 бара и осигурява дебит на гореща вода до 15 l / min. Такива отоплителни точки се инсталират директно за всеки потребител (апартамент). Има опции за отворен или скрит монтаж в стената, както и със смесител за нискотемпературно лъчисто отопление на панела, например: топли стени, подово отопление (фиг. 4).
Фиг. 4. Компактна станция за отопление на апартаменти Herz Bregenz
Времето за възвръщаемост на инвестициите на ITP в модернизацията на сгради варира от 1 до 5 години и зависи от използваното оборудване, размера на сградата и вида на системата. Трябва да се помни, че инсталирането на отделни отоплителни точки е важна и необходима стъпка, но не и единствената по пътя към енергийната ефективност на отоплителната система на жилищна сграда. Най-големият ефект се постига заедно с балансиране на отоплителната система и инсталиране на термостатични клапани на отоплителни устройства.
Брой преглеждания: 5 337
Завършихме котела правилно
Котелът на твърдо гориво за отопление с топла вода е често срещан тип нагревателен елемент в частните къщи. Съвременният пазар на оборудване предлага на клиентите редица компоненти, които ще спомогнат за повишаване на ефективността, безопасността и удобството на котела на твърдо гориво. В този случай говорим за термостати. Те са предназначени да контролират температурата на охлаждащата течност в отоплителния кръг, в зависимост от нейната стойност, да влияят върху интензивността на изгаряне на енергийния носител в пещта.
Правилно избраният комин за котела е безопасността на къщата. Той трябва да бъде избран стриктно в съответствие с инструкциите за закупения котел. За безпроблемна работа на котела в случай на прекъсване на електрозахранването или пренапрежение в електрическата мрежа, експертите препоръчват закупуване на IPB. Видеото по-долу ще ви помогне да разберете настройката на регулатора на тяга за котел на твърдо гориво:
Основен принцип на защита на котела срещу конденз
За да се предпази котелът за твърдо гориво от образуването на конденз, е необходимо да се изключи ситуация, при която този процес е възможен. За да направите това, не трябва да допускате студения топлоносител да влезе в котела. Температурата на връщане трябва да бъде по-ниска от температурата на потока с 20 градуса. В този случай температурата на подаване трябва да бъде най-малко 60 C.
Най-лесният начин е да загреете малко количество охлаждаща течност в котела до номиналната температура, да създадете малък отоплителен кръг за неговото движение и постепенно да смесите останалата част от студената охлаждаща течност с гореща вода.
Идеята е проста, но може да бъде реализирана по различни начини. Например, някои производители предлагат да закупят готов смесител, чиято цена може да бъде 25 000
и повече рубли. Например, компанията FAR (Италия) предлага подобно оборудване за
28 500 рубли
и компанията
Laddomat
продава единица за смесване за
25 500 рубли
.
По-икономичен, но в същото време не по-малко ефективен начин за защита на котела за твърдо гориво от кондензат е регулирането на температурата на охлаждащата течност, влизаща в котела, с помощта на термостатичен клапан с термоглава.
Правила за работа
При експлоатация на трипътен клапан е необходимо да се спазват установените правила, за да се осигури безпроблемна работа на отоплителната система.


Процедурата за работа на трипътни клапани в отоплителни системи на котел на твърдо гориво се препоръчва за руски термостатични устройства, както и за марките Barberi, Esbe, Icma:
- Инсталирането и настройката на продукта се извършва само в съответствие с инструкциите на производителя.
- Проверката на техническото състояние се извършва ежедневно с контрол на температурата на охлаждащата течност.
- Филтрите се разглобяват преди всеки отоплителен сезон.
- Поддръжката на електрическото задвижване се извършва в съответствие с правилата за експлоатация на задвижването.
- Корпусът на задвижването трябва да бъде заземен с медна жица 1,5 mm.
- Нивото на звука, генерирано от устройството по време на работа, не трябва да надвишава 45 dB.
Така че, обобщавайки горното, можем да заявим следното: трипътният клапан е вариация на спирателните и контролните клапани.
Принципът на нейното функциониране е да регулира потока на охлаждащата течност в отоплителната система. Съвременните схеми за топлоснабдяване трябва да бъдат оборудвани с такива регулиращи устройства, за да се повиши ефективността на работата и да се постигне необходимия санитарен режим в жилищен район.
Принцип на действие
Клапанът, предпазващ котела, е с опростена конструкция и работи по принцип, разбираем дори за ученик. Инструментът се състои от прав фитинг с 90-градусов лакът и пружинно, херметично уплътнение, което затваря страничния проход. Когато налягането в системата се увеличи от прегряване, надвишавайки силата на затягане на пружината, задържаща клапана в неподвижно положение, тя се издига нагоре и отваря страничния отвор.
Излишната течност започва да се излива отстрани и се изпраща в контейнер, дренажна или канализационна система. След обезвъздушаване на част от охлаждащата течност, налягането в системата и върху клапана отслабва, пружината го поставя на място, блокирайки страничната тръба.


Конструктивно устройство от тип пружина